Нефть
Нефть
Нефть (через тур. neft, от перс. нефт) — горючая маслянистая жидкость со специфическим запахом, распространённая в осадочной оболочке Земли, являющаяся важнейшим полезным ископаемым. Образуется вместе с газообразными углеводородами (см. Газы природные горючие) обычно на глубинах более 1,2—2 км. Вблизи земной поверхности нефть преобразуется в густую мальту, полутвёрдый асфальт и др.
I. Общие сведения
Нефть состоит из различных углеводородов (алканов, циклоалканов, аренов — ароматических углеводородов — и их гибридов) и соединений, содержащих, помимо углерода и водорода, гетероатомы — кислород, серу и азот.
Нефть сильно варьирует по цвету (от светло-коричневой, почти бесцветной, до темно-бурой, почти чёрной) и по плотности — от весьма лёгкой (0,65—0,70 г/см3) до весьма тяжёлой (0,98—1,05 г/см3). Пластовая нефть, находящаяся в залежах на значительной глубине, в различной степени насыщена газообразными углеводородами. По химическому составу нефти также разнообразны. Поэтому говорить о среднем составе нефти или «средней» нефти можно только условно (рис. 1). Менее всего колеблется элементный состав: 82,5—87% С; 11,5—14,5% Н; 0,05—0,35, редко до 0,7% О; 0,001—5,3% S; 0,001—1,8% N. Преобладают малосернистые нефти (менее 0,5% S), но около 1/3 всей добываемой в мире нефти содержит свыше 1% S.
Мировые (без социалистических стран) разведанные запасы нефти оценивались к началу 1973 в 71,2 млрд. т (данные по запасам нефти, публикуемые за рубежом, возможно занижены). Запасы нефти в недрах по странам и регионам распределяются крайне неравномерно (рис. 2).
Мировая добыча нефти удваивается примерно каждое десятилетие. В 1938 она составляла около 280 млн. т, в 1950 около 550 млн. т, в 1960 свыше 1 млрд. т, а в 1970 свыше 2 млрд. т. В 1973 мировая добыча нефти превысила 2,8 млрд. т. В СССР в 1940 было добыто 31,1 млн. т, в 1973 — 429 млн. т. Всего с начала промышленной добычи (с конца 1850-х гг.) до конца 1973 в мире было извлечено из недр 41 млрд. т, из которых половина приходится на 1965—73.
Нефть занимает ведущее место в мировом топливно-энергетическом хозяйстве. Её доля в общем потреблении энергоресурсов непрерывно растет: 3% в 1900, 5% перед 1-й мировой войной 1914—1918, 17,5% накануне 2-й мировой войны 1939—45, 24% в 1950 и 41,5% в 1972. Нефть составляет основу топливно-энергетических балансов всех экономически развитых стран. В США на её долю (включая газовый конденсат) приходится 46% общего потребления энергии (1972), в странах ЕЭС — свыше 60% (1972), в Японии — 70% (1972). В СССР доля нефти в суммарной добыче топлива (в пересчёте на условное топливо) составила 42,3% в 1972. Опережающий рост потребления жидкого топлива в развитых капиталистических странах (США, страны Западной Европы, Япония, Канада, Австралийский Союз), на долю которых приходится свыше 4/5 потребления нефтепродуктов в мире (без социалистических стран), но около 10% разведанных запасов и около 30% её добычи, привёл к углублению географического разрыва между районами добычи и потребления нефти (рис. 3).
Быстрый рост добычи нефти в развивающихся странах (особенно на Ближнем и Среднем Востоке), за счёт которых покрываются растущие промышленные и военно-стратегические потребности развитых капиталистических стран, оказывает решающее воздействие на нефтяное хозяйство капиталистического мира. См. Нефтяные монополии.
II. Происхождение и условия залегания
В познании генетической природы нефти и условий её образования можно выделить несколько периодов. Первый из них (донаучный) продолжался до средних веков. Так, в 1546 Агрикола писал, что нефть и каменные угли имеют неорганическое происхождение; последние образуются путём сгущения и затвердевания нефти.
Второй период — научных догадок — связывается с датой опубликования труда М. В. Ломоносова «О слоях земных» (1763), где была высказана идея о дистилляционном происхождении нефти из того же органического вещества, которое даёт начало каменным углям.
Третий период в эволюции знаний о происхождении нефти связан с возникновением и развитием нефтяной промышленности. В этот период были предложены разнообразные гипотезы неорганического (минерального) и органического происхождения нефти.
В 1866 французский химик М. Бертло высказал предположение, что нефть образуется в недрах Земли при воздействии углекислоты на щелочные металлы. В 1871 франц. химик Г. Биассон выступил с идеей о происхождении нефти путём взаимодействия воды, CO2, H2S с раскалённым железом. В 1877 Д. И. Менделеев предложил минеральную (карбидную) гипотезу, согласно которой возникновение нефти связано с проникновением воды в глубь Земли по разломам, где под воздействием её на «углеродистые металлы» — карбиды — образуются углеводороды и окись железа. В 1889 В. Д. Соколов изложил гипотезу космического происхождения нефти. По этой гипотезе исходным материалом для возникновения нефти служили углеводороды, содержавшиеся в газовой оболочке Земли ещё во время её звёздного состояния. По мере остывания Земли углеводороды поглотились расплавленной магмой. Затем, с формированием земной коры, углеводороды проникли в осадочные породы в газообразном состоянии, конденсировались и образовали нефть.
В 50—60-е гг. 20 в. в СССР (Н. А. Кудрявцев, В. Б. Порфирьев, Г. Н. Доленко и др.) и за рубежом (английский учёный Ф. Хойл и др.) возрождаются различные гипотезы неорганического (космического, вулканического, магматогенного) происхождения нефти. Однако на 6-м (1963), 7-м (1967) и 8-м (1971) Международных нефтяных конгрессах неорганические гипотезы не получили поддержки.
Важным для познания генезиса нефти являлось установление в конце 19 — начале 20 вв. оптической активности нефти, а также тесной связи нефти с сапропелевым органическим веществом в осадочных породах. Сапропелевую гипотезу, высказанную впервые немецким ботаником Г. Потонье в 1904—05, в дальнейшем развивали русские и советские учёные — Н. И. Андрусов, В. И. Вернадский, И. М. Губкин, Н. Д. Зелинский и др. Сапропелевая гипотеза ассимилирована современной теорией осадочно-миграционного происхождения нефти. Развитию представлений о природе нефти и условиях формирования её залежей способствовали также труды немецкого учёного К. Энглера, американских геологов Дж. Ньюберри, Э. Ортона, Д. Уайта, русских и советских учёных — Г. П. Михайловского, Д. В. Голубятникова, М. В. Абрамовича, К. И. Богдановича и др.
Четвёртый период характеризуется организацией широких геолого-геохимических исследований, направленных на решение проблемы нефтеобразования и органически связанной с ней проблемы нефтематеринских отложений. В СССР такие работы осуществлены А. Д. Архангельским в 1925—26. В США аналогичные исследования начаты в 1926 П. Траском. В 1932 была опубликована классическая работа И. М. Губкина «Учение о нефти», сыгравшая огромную роль в развитии представлений о генезисе нефти и формировании её залежей. В 1934 в нефтях, асфальтах и ископаемых углях были найдены порфирины, входящие в молекулу хлорофилла и др. природных пигментов.
Начало пятого периода связано с открытием в 50-е гг. 20 в. (в СССР — А. И. Горской, в США — Ф. Смитом) нефтяных углеводородов в осадках водоёмов различного типа (в озёрах, заливах, морях, океанах). Дальнейшему прогрессу в этой области способствовали работы многих учёных и коллективов исследователей в разных странах: в СССР (А. Д. Архангельский, В. И. Вернадский, А. П. Виноградов, И. М. Губкин, Н. М. Страхов, А. А. Трофимук, А. М. Акрамходжаев, И. О. Брод, Н. Б. Вассоевич, В. В. Вебер, А. Ф. Добрянский, Н. А. Еременко, А. Э. Конторович, М. Ф. Мирчинк, С. Н. Неручев, К. Ф. Родионова, В. А. Соколов, В. А. Успенский и др.), в США (Ф. М. Ван-Тайл, К. Зобелл, У. Майншайн, А. Леворсен, Дж. Смит, Ф. Смит, Дж. Хант, Х. Хедберг, Э. Эванс, П. Эйбелсон, Дж. Эрдман и др.), во Франции (Б. Тиссоидр.), в ГДР (Р. Майнхольд, П. Мюллеридр.), в ФРГ (М. Тайхмюллер, Д. Вельте и др.), а также в Японии, Великобритании и др. Убедительные доказательства биогенной природы нефте-материнского вещества были получены в результате детального изучения эволюции молекулярного состава углеводородов и их биохимических предшественников (прогениторов) в исходных организмах, в органическом веществе осадков и пород и в различных нефтях из залежей. Важным явилось обнаружение в составе нефти хемофоссилий — весьма своеобразных, часто сложно построенных молекулярных структур явно биогенной природы, т. е. унаследованных (целиком или в виде фрагментов) от органического вещества. Изучение распределения стабильных изотопов углерода (C12, C13) в нефти, органическом веществе пород и в организмах (А. П. Виноградов, Э. М. Галимов) также подтвердило неправомочность неорганических гипотез. Было установлено, что нефть — результат литогенеза. Она представляет собой жидкую (в своей основе) гидрофобную фазу продуктов фоссилизации (захоронения) органического вещества (керогена) в водно-осадочных отложениях. Нефтеобразование — стадийный, весьма длительный (обычно много млн. лет) процесс, начинающийся ещё в живом веществе. Выделяется ряд стадий: подготовительная, во время которой под влиянием биохимических и биокаталитических факторов образуется диффузно рассеянная в материнской породе нефть (микронефть); главная, когда в результате битуминизации генерируется основная масса микронефти, происходит её «созревание», сближение по составу с собственно нефтью и миграция в коллекторы, а по ним в ловушки; постумная, когда усиливается накопление низкомолекулярных углеводородов, обусловливающее образование обычно лёгкой газорастворённой нефти — газоконденсата; постепенно газы становятся всё более «сухими» (т. е. богатыми CH4). И. М. Губкин выделял также стадию разрушения нефтяных месторождений.
Считается, что основным исходным веществом нефти обычно является планктон, обеспечивающий наибольшую биопродукцию в водоёмах и накопление в осадках органического вещества сапропелевого типа, характеризующегося высоким содержанием водорода (благодаря наличию в керогене алифатических и алициклических молекулярных структур). Породы, образовавшиеся из осадков, содержащих такого типа органическое вещество, потенциально нефтематеринские. Чаще всего это глины, реже — карбонатные и песчано-алевритовые породы, которые в процессе погружения достигают верхней половины зоны мезокатагенеза (см. Катагенез), где вступает в силу главный фактор нефтеобразования — длительный прогрев органического вещества при температуре от 50 °С и выше. Верхняя граница этой главной зоны нефтеобразования располагается на глубине от 1,3—1,7 км (при среднем геотермическом градиенте 4 °С/100 м) до 2,7—3 км (при градиенте 2 °С/100 м) и фиксируется сменой буроугольной степени углефикации органического вещества каменноугольной. Главная фаза нефтеобразования приурочена к зоне, где углефикация органического вещества достигает степени, отвечающей углям марки Г (см. Каменный уголь). Эта фаза характеризуется значительным усилением термического и (или) термокаталитического распада полимерлипоидных и др. компонентов керогена. Образуются в большом количестве нефтяные углеводороды, в том числе низкомолекулярньге (C5—C15), почти отсутствовавшие на более ранних этапах превращения органического вещества. Эти углеводороды, дающие начало бензиновой и керосиновой фракциям нефти, значительно увеличивают подвижность микронефти. Одновременно, вследствие снижения сорбционной ёмкости материнских пород, увеличения внутреннего давления в них и выделения воды в результате дегидратации глин, усиливается перемещение микронефти в ближайшие коллекторы. При миграции по коллекторам в ловушки нефть всегда поднимается, поэтому её максимальные запасы располагаются на несколько меньших глубинах, чем зона проявления главной фазы нефтеобразования (рис. 4), нижняя граница которой обычно соответствует зоне, где органическое вещество пород достигает степени углефикации, свойственной коксовым углям (К). В зависимости от интенсивности и длительности прогрева эта граница проходит на глубинах (имеются в виду максимальной глубины погружения за всю геологическую историю данной серии осадочных отложений) от 3—3,5 до 5—6 км.
Нефть находится в недрах в виде скоплений различного объёма от нескольких мм3 до нескольких десятков млрд. м3. Практический интерес имеют залежи нефти, представляющие её скопления с массой от нескольких тыс. т и больше, находящиеся в пористых и проницаемых породах-коллекторах. Различают 3 основных типа коллекторов: межгранулярные (главным образом песчаные и алевритовые породы), кавернозные (например, карстово-кавернозные, рифогенные и др. известняки) и трещинные (карбонатные, кремнистые и др. трещиноватые породы). Залежь обычно располагается под слабопроницаемыми породами, слагающими покрышку.
Каждая залежь нефти находится в ловушке, задержавшей мигрировавшие нефть и газ и сохранявшей их в течение длительного времени. Можно выделить 3 основных типа ловушек: замкнутые, полузамкнутые и незамкнутые. Первые 2 типа связаны с первичным выклиниванием (стратиграфическое несогласие, тектоническое экранирование) коллекторов (рис. 5) и поэтому именуются ловушками выклинивания. Незамкнутые ловушки являются гидравлическими — в них газ и нефть удерживаются в сводовой части антиклинального перегиба слоев (весьма распространённый тип залежей нефти) или выступа подземного рельефа (например, захороненного рифа). Наиболее приподнятую часть ловушки иногда занимает газ («газовая шапка»); в этом случае залежь называется газонефтяной; под нефтью располагается вода. Нефть залегает на разных глубинах, вплоть до 6—7 км, однако на глубине 4,5—5 км нефтяные залежи всё чаще сменяются газовыми и газоконденсатными. Максимальное число залежей нефти располагается в интервале 0,5—3 км, а наибольшие запасы сосредоточены в пределах 0,8—2,4 км.
III. Нефтегазоносные бассейны, области, районы, месторождения
Обязательным условием нефтеобразования является существование крупных осадочных бассейнов, в процессе развития которых осадки (породы), содержащие углеродистое органическое вещество, могли при опускании достичь зоны, где осуществляется главная фаза нефтеобразования. Выделение осадочных бассейнов, являющихся родиной нефти, имеет большое значение при нефтегазогеологическом районировании территорий и акваторий. Такие бассейны сильно варьируют по размерам — от нескольких тыс. до нескольких млн. км2, однако около 80% их имеют площадь от 10 тыс. до 500 тыс. км2. Всего в современном структурном плане Земли насчитывается (если исключить небольшие, преимущественно межгорные) около 350 таких бассейнов. Промышленная нефтегазоносность установлена в 140 бассейнах; остальные являются перспективными. По тектоническому строению среди осадочных бассейнов различают внутриплатформенные (около 30%), внутрискладчатые (около 35%), складчато-платформенные, или краевых прогибов (около 15%), периокеанические платформенные (около 15%) и др. К кайнозойским отложениям приурочено около 25% всех известных запасов нефти, к мезозойским — 55%, к палеозойским — 20%. В пределах нефтегазоносных бассейнов выделяют нефтегазоносные области, районы и (или) зоны, характеризующиеся общностью строения и автономией.
Месторождения нефти являются основной низшей единицей районирования. Это участки земной коры площадью в десятки — сотни, редко тысячи км2, имеющие одну или несколько залежей нефти в ловушках (рис. 6). Большей частью это участки, где нефть собирается путём боковой или реже вертикальной миграции из зон нефтеобразования.
В мире известно (1973) около 28 тыс. месторождений нефти; из них 15—20% газонефтяные. Распределение месторождений по запасам подчинено закону, близкому к логнормальному. На долю месторождений с общими геологическими запасами каждого свыше 3 млн. т (извлекаемые запасы нефти обычно составляют около 1/4—1/2 геологических) приходится лишь 1/6 всех месторождений; из них более 400 находится в прибрежных зонах моря. Около 85% мировой добычи нефти дают 5% разрабатываемых месторождений; среди них в 1972 насчитывалось 27 гигантов с начальными извлекаемыми запасами каждого, превышающими 0,5 млрд. т. Больше всего таких месторождений на Ближнем Востоке. Только в двух из них — Гавар (Саудовская Аравия) и Бурган (Кувейт) — сосредоточено более 20% всех разведанных запасов нефти мира (без социалистических стран).
Месторождения нефти выявлены на всех континентах (кроме Антарктиды) и на значительной площади прилегающих акваторий (см. карту).
На территории СССР месторождения нефти были открыты в 19 в. на Апшеронском полуострове (см. Бакинский нефтегазоносный район), в районе Грозного, Краснодарском крае, на полуострове Челекен, в Тимано-Печорской области и на острове Сахалин. Накануне и после Великой Отечественной войны 1941—45 открыты и введены в разработку месторождения в Волго-Уральской нефтегазоносной области, позже выявлены месторождения в Западной Туркмении, в Казахстане (см. Мангышлакский нефтегазоносный район), в Ставропольском крае, на Украине и в Белоруссии. В 50—60-х гг. 20 в. был открыт один из крупнейших в мире Западно-Сибирский нефтегазоносный бассейн, в пределах которого обнаружены значительные месторождения нефти (табл. 1).
Табл. 1.— Важнейшие нефтяные месторождения ряда социалистических стран (1973)
| Страна, название месторождения, год открытия | Нефтегазоносные бассейны, области, районы | Продуктивные отложения | Плотность нефти, г/см3 | Содержание S в нефти, % | |||
| средняя глубина, м | геологический возраст | литологический состав | |||||
| СССР |
| ||||||
| Арланское, 1955 | Волго-Уральская | 1200 | карбон | песчаники и известняки | 0,900 | 3,15 | |
| Балаханы-Сабунчи, 1871 | Южно-Каспийская | 1500 | плиоцен | песчаники | 0,865—0,940 | 0,2 | |
| Западно-Тэбукское, 1959 | Тимано-Печорский | 1900 | девон | песчаники | 0,852 | 0,50 | |
| Ленинское, 1956 | Южно-Каспийская | 2000 | плиоцен | пески | 0,860 | 0,2 | |
| Нефтяные Камни*, 1951 | Южно-Каспийская | 1000 | плиоцен | песчаники | 0,820—0,925 | 0,2 | |
| Ромашкинское, 1948 | Волго-Уральская | 1500 | девон | песчаники | 0,810 | 1,7 | |
| Самотлорское, 1965 | Западно-Сибирский | 2000 | нижний мел | песчаники | 0,850 | 0,76 | |
| Старогрозненское, 1893 | Предкавказская | 300—3000 | миоцен и | песчаники и | 0,850 | 0,2 | |
|
|
|
| верхний мел | известняки | 0,850 | 0,2 | |
| Туймазинское, 1937 | Волго-Уральская | 1480 | девон и карбон | песчаники | 0,850 | 1,50 | |
| Узеньское, 1961 | Мангышлакский | 800 | юра | песчаники | 0,855 | 0,2 | |
| Болгария |
| ||||||
| Долни-Дыбник, 1962 | Мизийская | 3400 | триас | известняки | 0,814 | 0,12 | |
| Венгрия |
|
|
|
|
|
| |
| Будафапуста, 1937 | Панонская | 1000 | миоцен | песчаники | 0,833 | — | |
| Китай |
| ||||||
| Карамайское, 1955 | Джунгарская | 200 | триас | песчаники | 0,860 | — | |
| Румыния |
| ||||||
| Кыштна-Драгонянска, 1883 | Плоештинская | 600 | миоцен | песчаники | 0,850 | 0.20 | |
* В Каспийском море.
Среди др. социалистических стран ряд месторождений имеется в Румынии и Китае, а также на территории Югославии, Польши, Венгрии. Единичные мелкие месторождения открыты в Болгарии, ГДР и Монголии.
Среди развитых капиталистических и развивающихся стран наиболее крупные месторождения открыты в странах Ближнего и Среднего Востока (табл. 2). Крупные месторождения нефти открыты в 50—60-х гг. 20 в. также в странах Северной и Западной Африки (Ливия, Алжир, Нигерия и Ангола), в Австралии и Юго-Востоке Азии (Индонезия, Бруней), несколько меньшие по запасам — в Индии, Бирме, Малайзии и совсем мелкие — в Японии. В США известно свыше 13 000 (в основном мелких) месторождений нефти; наиболее крупное открыто на Аляске (Прадхо-Бей), второе по величине — в Техасе (Ист-Тексас), несколько меньшие (по запасам) месторождения известны в Калифорнии (см. Калифорнийская нефтеносная область), Оклахоме и др. штатах (см. Мексиканского залива нефтегазоносный бассейн). Крупные месторождения нефти выявлены в Канаде и Мексике. В Южной Америке месторождения с большими запасами открыты в Венесуэле, где расположено одно из крупнейших месторождений-гигантов Боливар, объединяющее группу месторождений (например, Лагунильяс, Бачакеро, Тиа-Хуана) на сев.-вост. побережье озера Маракайбо (см. Маракайбский нефтегазоносный бассейн); единичные крупные месторождения имеются в Аргентине, Колумбии, Бразилии, на острове Тринидад и в смежных с ним акваториях. В Западной Европе крупные месторождения открыты лишь в акватории Северного моря (на шельфах Великобритании, Норвегии и Дании).
Месторождения нефти открыты во многих акваториях: Каспийского, Чёрного, Северного, Средиземного, Яванского, Южно-Китайского, Японского и Охотского морей, Персидского, Суэцкого, Гвинейского, Мексиканского, Кука и Пария заливов, пролива Басса, прибрежных частей Атлантического (вблизи Анголы, Конго, Бразилии, Аргентины, Канады), Тихого (вблизи Калифорнии, Перу и Экуадора) и Индийского (вблизи Сев.-Зап. Австралии) океанов. (О размерах добычи по странам см. Нефтяная промышленность.)
Табл. 2.— Важнейшие нефтяные месторождения развитых капиталистических и развивающихся стран (1973)
| Страна, название месторождения, год открытия | Запасы извлекаемые, млн. т | Продуктивные отложения | Средняя плотность, г/см3 | Содержание серы, % | |||
| начальные | на 1 января 1973 | средняя глубина, м | геологический возраст | литологический состав | |||
| Ближний и Средний Восток | |||||||
| Ирак |
| ||||||
| Киркук, 1957 | 2115 | 1322 | 1300 | палеоген-неоген | известняки | 0,845 | 2,0 |
| Эр-Румайла, 1953 | 1852 | 1639 | 3300 | мел | известняки | 0,850 | — |
| Иран |
| ||||||
| Гечсаран, 1928 | 1557 | 1169,4 | 2130 | палеоген-неоген | известняки | 0,869 | 1,66 |
| Марун, 1964 | 1472 | 1279,9 | 3350 | палеоген-неоген | известняки | 0,859 | — |
| Агаджари, 1938 | 1367 | 663,2 | 1980 | палеоген-неоген | известняки | 0,856 | 1,36 |
| Ахваз, 1958 | 1246 | 1144,5 | 2740 | палеоген-неоген | известняки | 0.861 | 1,66 |
| Сассан2, 1966 | 203 | 175 | 2100 | юра | известняки | 0,855 | — |
| Катар |
| ||||||
| Духан, 1940 | 323 | 152 | 2200 | юра | известняки | 0,820 | 1,3 |
| Кувейт |
| ||||||
| Бурган, 1938 | 2240 | 1140 | 1460 | мел | песчаники | 0,871 | 2,5 |
| Объединённые Арабские эмираты |
| ||||||
| Абу-Заби |
| ||||||
| Мурбан, 1960 | 439 | 267,3 | 2600 | юра | известняки | 0,830 | 0,6 |
| Дубаи |
| ||||||
| Фатех2, 1966 | 216 | 198,9 | 2600 | юра | известняки | 0.861 | — |
| Саудовская Аравия Гавар, 1948 | 10142 | 9784 | 2040 | юра | известняки | 0,845 | 1,7-2,1 |
| Сафання», 1951 | 2913 | 2583 | 1550 | мел | известняки | 0,898 | 2,90 |
| Абкайк, 1940 | 1120 | 578 | 2030 | юра | известняки | 0,835 | 1,30 |
| Манифа2, 1957 | 1015 | 1002 | 2420 | юра | известняки | 0,887 | 3,00 |
| Берри, 1964 | 999 | 961 | 2270 | юра | известняки | 0,860 | 2,40 |
| Северная Америка | |||||||
| Канада |
| ||||||
| Пембина, 1953 | 240 | 143 | 1940 | мел | песчаники | 0,8524 | 0,42 |
| Суан-Хилс, 1957 | 173 | 140 | 2660 | девон | известняки | 0,8251 | 0,80 |
| Редуотер, 1948 | 107 | 47 | 975 | девон | известняки | 0,8498 | 0,42 |
| Ледюк, 1947 | 78 | 37 | 930 | девон | известняки | 0,8251 | 0,30 |
| Мексика |
| ||||||
| Поса-Рика, 1930 | 270 | 132 | 2160 | мел | известняки | 0,845 | 1,77 |
| Эбано-Пануко, 1901 | 204 | 59,4 | 492 | мел | известняки | 0,986 | 5,38 |
| Наранхос-Серро, 1909 | 173 | 2,4 | 440 | мел | известняки | 0,934 | 3,80 |
| Аренке3, 1970 | 142,5 | 142 | 3640 | мел | известняки | 0,898 | — |
| США |
| ||||||
| Прадхо-Бей (Аляска), 1968 | 1400 | 1400 | 2640 | триас | песчаники | 0,8735 | — |
| (Техас), 1930 | 790 | 250 | 1100 | мел | песчаники | 0,830 | 0,31 |
| Уилмингтон (Калифорния), 1932 | 332 | 116 | 311 | палеоген-неоген | песчаники | 0,874 | 1,00 |
| Панхандл (Техас), 1910 | 187,5 | 20,7 | 950 | Пермь | известняки | 0,835 | 0,13 |
|
|
|
|
|
|
|
| |
| Элк-Хилс (Калифорния), 1919 | 177 | 138,5 | 700 | палеоген-неоген | песчаники | 0,78-0,93 | 0,68 |
| Хантингтон-Бич (Калифорния), 1920 | 166 | 19,1 | 640 | палеоген-неоген | песчаники | 0,887—0,986 | 1,57 |
| Шо-Вел-Там (Оклахома), 1955 | 155 | 29,0 | 580 | палеоген-неоген | песчаники | 0,850 | — |
| Лонг-Бич (Калифорния), 1921 | 126,5 | 3,4 | 1340 | палеоген-неоген | песчаники | 0,865—0,910 | 1,29 |
| Трейдинг-Бей4 (Аляска), 1963 | 56,6 | 3,1 | 3500 | палеоген-неоген | песчаники | 0,834 | 0,50 |
| Южная Америка | |||||||
| Аргентина |
| ||||||
| Чубут, 1907 | 105 | 27,7 | 1830 | мел | известняки | 0,907—0,919 | — |
| Санта-Крус, 1944 | 97 | 18 | 1830 | мел | известняки | 0,815 | — |
| Бразилия |
| ||||||
| Агуа-Гранди, 1951 | 36,6 | 8,7 | 1500 | девон | известняки | 0,815—0,835 | — |
| Венесуэла |
| ||||||
| Лагунильяс5, 1926 | 1500 | 356 | 914 | палеоген-неоген | песчаники | 0,902 | 2,18 |
| Бачакеро», 1930 | 962 | 327 | 1050 | палеоген-неоген | песчаники | 0,912 | 2,62 |
| Тиа-Хуана», 1928 | 668 | 271 | 914 | палеоген-неоген | песчаники | 0,935 | 1,49 |
| Лама, 1957 | 568 | 339 | 2535 | палеоген-неоген | песчаники | 0,863 | — |
| Кабимас, 1917 | 232 | 57,4 | 670 | палеоген-неоген | песчаники | 0,911 | 1,71 |
| Ла-Пас, 1925 | 225 | 118,8 | 2450 | мел | известняки | 0,863 | — |
| Ламар5, 1958 | 184 | 103,6 | 3960 | палеоген-неоген | песчаники | 0,856 | — |
| Мене-Гранде, 1914 | 175 | 89,5 | 1260 | палеоген-неоген | песчаники | 0.944 | 2,65 |
| Колумбия |
| ||||||
| Орито, 1963 | 137 | 126,3 | 2000 | мел | известняки | 0,853 | — |
| Африка | |||||||
| Алжир |
| ||||||
| Хасси-Месауд, 1956 | 1420 | 1230 | 3350 | кембрий-ордовик | песчаники | 0,811 | 0,1 |
| Зарзаитин, 1958 | 149 | 79 | 1400 | девон-карбон | песчаники | 0,815 | — |
| Ангола |
| ||||||
| Кабинда6, 1966 | 182 | 162,6 | 2350 | мел | песчаники | 0,913 | — |
| Арабская Республика Египет |
| ||||||
| Эль-Морган1, 1965 | 219 | 166,4 | 1950 | палеоген-неоген | песчаники | 0,865 | — |
| Ливия |
| ||||||
| Серир, 1961 | 1105 | 101,7 | 2740 | мел | песчаники | 0,836 | — |
| Зельтен, 1959 | 551 | 342,8 | 2320 | мел | песчаники | — | 0,23 |
| Джало, 1961 | 558 | 431,7 | 1920 | палеоген-неоген | песчаники | 0,847 | 0,52 |
| Нигерия |
| ||||||
| Бому, 1968 | 85 | 55,4 | 2290 | палеоген-неоген | песчаники | 0,859 | — |
| Мерен7, 1965 | 69,5 | 54,8 | 2740 | палеоген-неоген | песчаники | 0,830 | 0,1 |
| Юго-Восточная Азия и Австралия | |||||||
| Бруней |
| ||||||
| Сериа, 1928 | 137 | 29,2 | 1600 | палеоген-неоген | песчаники | 0,845 | — |
| Ампа8, 1963 | 137 | 113,6 | 2480 | палеоген-неоген | песчаники | 0,820 | — |
| Индонезия |
| ||||||
| Минас, 1944 | 987 | 779,6 | 730 | палеоген-неоген | песчаники | 0,860 | 0,1 |
| Дури, 1941 | 294 | 261,1 | 300 | палеоген-неоген | песчаники | 0,918 | — |
| Австралийский Союз |
| ||||||
| Кингфиш9, 1967 | 127 | 117,4 | 2575 | палеоген-неоген | песчаники | 0,793 | — |
| Халибут9, 1967 | 83 | 63,6 | 2290 | палеоген-неоген | песчаники | 0,811 | — |
| 3ападная Европа | |||||||
| Великобритания |
| ||||||
| Фотиз10, 1970 | 266 | 266 | 2440 | палеоген | песчаники | 0,837 | — |
| Брент10, 1971 | 200 | 200 | 3200 | палеоген | известняки |
| — |
| Норвегия |
| ||||||
| Экофиск10, 1970 | 155 | 153,2 | 3300 | мел | известняки | 0,845 | 0,18 |
Примечание. Месторождения расположены в акваториях: 1 — Суэцкий залив; 2 — Персидский залив; 3 — Мексиканский залив; 4 — залив Кука; 5 — озеро Маракайбо; 6 — шельф Атлантического океана; 7 — Гвинейский залив; 8 — Южно-Китайское море; 9 — пролив Басса; 10 — Северное море.
IV. Разведка
Цель нефтеразведки — выявление, геолого-экономическая оценка и подготовка к разработке промышленных залежей нефти и газа. Нефтеразведка производится с помощью геологических, геофизических, геохимических и буровых работ, выполняемых в рациональном сочетании и последовательности. Процесс геологоразведочных работ на нефть и газ в СССР подразделяется на два этапа: поисковый и разведочный.
Поисковый этап включает три стадии: региональные геолого-геофизические работы, подготовка площадей к глубокому поисковому бурению и поиски месторождений. Разведочный этап на стадии не разделяется и завершается подготовкой месторождения к разработке.
На первой стадии поискового этапа в бассейнах с неустановленной нефтегазоносностью либо для изучения ещё слабо исследованных тектонических зон или нижних структурных этажей в бассейнах с установленной нефтегазоносностью проводятся региональные работы. Для этого осуществляются геологическая, аэромагнитная и гравиметрическая съёмки (1: 1 000 000 — 1 200 000), геохимические исследования вод и пород, профильное пересечение территории электро- и сейсморазведкой, бурение опорных и параметрических скважин (см. Геофизические методы разведки, Геохимические поиски, Опорное бурение, Параметрическое бурение). В результате выявляются возможные продуктивные комплексы отложений и нефтегазоносные зоны, даётся количественная оценка прогноза нефтегазоносности, и устанавливаются первоочередные районы для дальнейших поисковых работ. На второй стадии поисков производится более детальное изучение нефтегазоносных зон путём структурно-геологической съёмки, детальной гравиразведки, электроразведки, сейсморазведки и структурного бурения. Составляются структурная и др. виды карт в масштабах 1: 100 000 — 1: 25 000. Детальное изучение строения площадей для подготовки их к поисковому бурению производится сейсморазведкой и структурным бурением. Преимущество отдаётся сейсмической разведке, которая позволяет изучать строение недр на большую глубину. На этой стадии уточняется оценка прогноза нефтегазоносности, а для структур, расположенных в зонах с доказанной нефтегазоносностью, подсчитываются перспективные запасы. На третьей стадии поисков производится бурение поисковых скважин с целью открытия месторождений. Поисковые скважины закладываются в присводовых частях антиклиналей, брахиантиклиналей, куполов (рис. 7, а) или в районах развития ловушек (рис. 7, б). Первые поисковые скважины для изучения всей толщи осадочных пород, как правило, бурят на максимальную глубину. Обычно первым разведуется верхний этаж, затем более глубокие. В результате поисков даются предварительная оценка запасов вновь открытых месторождений и рекомендации по их дальнейшей разведке.
Разведочный этап — завершающий в геологоразведочном процессе. Основная цель этого этапа — подготовка месторождения к разработке. В процессе разведки должны быть оконтурены залежи, определены литологии, состав, мощность, нефтегазонасыщенность, коллекторские свойства продуктивных горизонтов, изучены изменения этих параметров по площади, исследованы физико-химические свойства нефти, газа и воды, установлена продуктивность скважин. Количество разведочных скважин и расстояния между ними зависят от типа разведуемой структуры, её размера и степени неоднородности нефтегазоносных пород. При наличии нескольких нефтегазоносных горизонтов разведочное бурение экономически целесообразно вести по этажам (рис. 8). В этажи выделяются промышленные объекты, отделённые друг от друга значительными глубинами. По завершению разведочных работ подсчитываются промышленные запасы и даются рекомендации о вводе месторождения в разработку.
Эффективность поиска нефтяных месторождений характеризуется коэффициентом открытий — отношением числа продуктивных площадей (структур) к общему числу разбурённых поисковым бурением площадей, средним числом поисковых скважин, необходимым для открытия одного нового месторождения. Основной показатель эффективности геологоразведочных работ (поискового и разведочного этапов) — стоимость разведки 1 т нефти (или 1 м3 газа). Др. показатели эффективности: прирост запасов на 1 м пробурённых поисковых и разведочных скважин или на одну скважину и отношение количества продуктивных скважин к общему числу законченных строительством скважин. В СССР эффективность геологоразведочных работ на нефть и газ по большинству показателей, как правило, выше, чем в США.
V. Добыча
Почти вся добываемая в мире нефть извлекается посредством буровых скважин, закрепленных стальными трубами высокого давления. Для подъёма нефти и сопутствующих ей газа и воды на поверхность скважина имеет герметичную систему подъёмных труб, механизмов и запорной арматуры, рассчитанную на работу с давлениями, соизмеримыми с пластовыми (см. Пластовое давление). Добыче нефти при помощи буровых скважин предшествовали примитивные способы: сбор её на поверхности водоёмов, обработка песчаника или известняка, пропитанного нефтью, посредством колодцев.
Сбор нефти с поверхности открытых водоёмов — это, очевидно, первый по времени появления способ добычи нефти, который до нашей эры применялся в Мидии, Вавилонии и Сирии, в 1 в. в Сицилии и др. В России сбор нефти с поверхности р. Ухты начат Ф. С. Прядуновым в 1745. В 1858 на полуострове Челекен и в 1868 в Кокандском ханстве нефть собирали в канавах, по которым вода стекала из озера. В канаве делали запруду из досок с проходом воды в нижней части: нефть накапливалась на поверхности.
Разработка песчаника или известняка, пропитанного нефтью, и извлечение из него нефти впервые описаны итал. учёным Ф. Ариосто в 15 в. Недалеко от Модены в Италии такие нефтесодержащие грунты измельчались и подогревались в котлах. Затем нефть выжимали в мешках при помощи пресса. В 1819 во Франции нефтесодержащие пласты известняка и песчаника разрабатывались шахтным способом при помощи штолен иногда длиной свыше 1 км. Добытую породу помещали в чан, наполненный горячей водой. После перемешивания на поверхность воды всплывала нефть, которую собирали черпаком. В 1833—45 на берегу Азовского моря добывали песок, пропитанный нефтью. Песок помещали в ямы с покатым дном и поливали водой. Вымытую из песка нефть собирали с поверхности воды пучками травы.
Добыча нефти из колодцев производилась в Киссии (древней области между Ассирией и Мидией) в 5 в. до н. э. при помощи коромысла, к которому привязывалось кожаное ведро. Добыча нефти из колодцев на Апшеронском полуострове известна с 8 в. Имеются письменные указания о добыче лёгкой нефти из колодцев в Сураханах и тяжёлой в Балаханах в 10—13 вв. Подробное описание колодезной добычи нефти в Баку дал нем. натуралист Э. Кемпфер в 17 в. Глубина колодцев достигала 27 м, их стенки обкладывались камнем или укреплялись деревом. В 1729 была составлена карта Апшеронского полуострова с указанием нефтяных колодцев. В 1825 в Баку из 120 колодцев было добыто 4126 т нефти, а в 1862 из 220 колодцев 5480 т.
Добыча нефти посредством скважин начала широко применяться с 60-х гг. 19 в. Вначале, наряду с открытыми фонтанами (см. Фонтанная эксплуатация) и сбором нефти в вырытые рядом со скважинами земляные амбары добыча нефти из скважин осуществлялась также с помощью цилиндрических вёдер с клапаном в днище или желонок (см. Тартание). Из механизированных способов эксплуатации впервые в 1865 в США была внедрена глубиннонасосная эксплуатация, которую в 1874 применили на нефтепромыслах в Грузии, в 1876 в Баку, в 1895 в Грозном. В 1886 В. Г. Шухов предложил компрессорную добычу нефти, которая была испытана в Баку (1897). Более совершенный способ подъёма нефти из скважины — газлифт — предложил М. М. Тихвинский в 1914.
Процесс добычи нефти, начиная от притока её по продуктивному (нефтяному) пласту к забоям скважин и до внешней перекачки товарной нефти с промысла, можно разделить на три этапа. Первый — движение нефти по пласту к скважинам благодаря искусственно создаваемой разности давлений в пласте и на забоях скважин (т. н. разработка нефтяной залежи или месторождения). Второй этап — движение нефти от забоев скважин до их устьев на поверхности — эксплуатация нефтяных скважин. Третий этап — сбор нефти и сопровождающих её газа и воды на поверхности, их разделение, удаление воды и минеральных солей из нефти (т. н. подготовка нефти), обработка пластовой воды перед закачкой в пласт при его заводнении или для сброса в промышленную канализацию (т. н. подготовка воды), закачка воды в пласт через нагнетательные скважины, сбор попутного нефтяного газа. Осуществление процесса добычи нефти с помощью скважин и технологических установок называется эксплуатацией нефтяного промысла.
Разработка нефтяного месторождения. Под разработкой нефтяного месторождения понимается осуществление процесса перемещения жидкостей (нефти, воды) и газа в пластах к эксплуатационным скважинам. Управление процессом движения жидкостей и газа достигается размещением на месторождении нефтяных, нагнетательных и контрольных скважин, количеством и порядком ввода их в эксплуатацию, режимом работы скважин и балансом пластовой энергии. Принятая для конкретной залежи система разработки предопределяет технико-экономические показатели — дебит нефти, изменение его во времени, коэффициент нефтеотдачи, капитальные вложения, себестоимость и т. д. Перед разбуриванием залежи проводят проектирование системы разработки. В проекте разработки на основании данных разведки и пробной эксплуатации устанавливают условия, при которых будет протекать эксплуатация залежи, т. е. её геологическое строение, коллекторские свойства пород (пористость, проницаемость, степень неоднородности), физические свойства жидкостей и газов, насыщающих пласт (вязкость, плотность, растворимость газов и твёрдых углеводородов в нефти), насыщенность пород нефти водой и газом, пластовые давления, температура и т. д. Базируясь на этих данных, при помощи гидродинамических расчётов устанавливают технические показатели эксплуатации залежи для различных вариантов системы разработки и производят экономическую оценку вариантов системы. В результате технико-экономического сравнения выбирают оптимальную систему разработки.
Современные системы разработки в большинстве случаев предусматривают нагнетание воды в пласт (в 1972 около 75% всей добычи по СССР приходилось на системы с искусственным заводнением). Применяются в основном два вида заводнения (см. Заводнение) — законтурное, или приконтурное (для относительно небольшого размера залежей), и разного вида внутриконтурные (для залежей среднего размера и крупных).
Наиболее распространены системы внутриконтурного заводнения, когда залежь в зависимости от геологических условий залегания разделяется нагнетательными скважинами на полосы, в которых располагаются пять или три ряда эксплуатационных скважин (рис. 9). Для более интенсивной эксплуатации иногда применяется площадное заводнение, в этом случае нагнетательные скважины располагаются по всей площади пласта. Расстояния между скважинами составляют от 400 до 800 м. На одном месторождении пробуривают от нескольких десятков до нескольких тысяч эксплуатационных скважин (в зависимости от размера месторождения). Общее число эксплуатационных скважин по СССР 62 079, нагнетательных скважин 9135 (на 1 января 1974). Воздействие на пласт интенсифицируют увеличением соотношения между числом нагнетательных и эксплуатационных скважин, а также созданием в пласте давления нагнетаемой воды значительно выше начального пластового, вплоть до значения горного давления.
Вытеснение нефти водой при разработке залежей успешно применяется для нефти с вязкостью в пластовых условиях до 0,15—0,2 пз (0,015—0,02 н×сек/м2). При больших вязкостях коэффициента нефтеотдачи существенно снижается, а расход воды на вытеснение единицы объёма нефти увеличивается. Однако даже при низких вязкостях при вытеснении нефти водой около половины геологических запасов нефти остаётся в недрах.
Ведутся работы по повышению нефтеотдачи пластов путём улучшения отмывающей и вытесняющей способности нагнетаемой воды, добавкой различного рода присадок — поверхностно-активных веществ, углекислоты, веществ, повышающих вязкость воды, что уменьшает неблагоприятное соотношение вязкостей нефти и вытесняющей её жидкости. Изменение неблагоприятного соотношения вязкости осуществляют также понижением вязкости нефти. Этот способ может быть реализован нагнетанием в пласт теплоносителей (горячей воды или пара). В 70-х гг. вновь начали применять тепловое воздействие на пласт путём создания внутрипластового очага горения, впервые предложенного в СССР в начале 30-х гг. (см. Термическая нефтедобыча). Большие перспективы связаны со способом добычи нефти при помощи сочетания заводнения с внутрипластовым горением, которое поддерживается закачкой в пласт водовоздушных смесей. Проводятся (1974) теоретические и экспериментальные исследования повышения нефтеотдачи путём вытеснения нефти растворителями и системами, растворимыми одновременно в нефти и в воде. При глубоком залегании пластов для повышения нефтеотдачи в ряде случаев успешно применяется нагнетание в пласт газа высокого давления.
Разработку неглубоко залегающих пластов, насыщенных высоковязкой нефтью, в некоторых случаях осуществляют шахтным способом (см. Шахтная добыча нефти).
Эксплуатация нефтяных скважин. Извлечение нефти из скважин производится либо за счёт естественного фонтанирования под действием пластовой энергии, либо путём использования одного из нескольких механизированных способов подъёма жидкости. Обычно в начальной стадии разработки месторождений преобладает фонтанная добыча, а по мере ослабления фонтанирования скважину переводят на механизированный способ добычи. К механизированным способам относятся: газлифтный, или эрлифтный, и глубиннонасосный (с помощью штанговых, погружных электроцентробежных, гидропоршневых и винтовых насосов). В СССР штанговые глубиннонасосные скважины составляют 69,1% всех эксплуатируемых скважин, 15,0% фонтанные, 11,8% скважины с погружными электроцентробежными насосами, 3,7% газлифтные скважины (1973). Развивающимися способами эксплуатации скважин являются газлифтный, значительно усовершенствованный в начале 70-х гг., и способ, использующий погружные электроцентробежные насосы, который позволяет отбирать из скважин большое количество жидкости (воды и нефти). В США 8% скважин эксплуатируются фонтанным способом и 92% — механизированным (1972). На месторождениях нефти Ближнего Востока большая часть скважин эксплуатируется фонтанным способом.
Нефтяным промыслом называется технологический комплекс, состоящий из скважин, трубопроводов и установок различного назначения, с помощью которых на месторождении осуществляют извлечение нефти и сопровождающего её газа из недр Земли. Вся продукция скважин, состоящая из нефти с попутным газом (и, как правило, с пластовой водой, в отдельных случаях с примесью песка), направляется по трубопроводу на групповую замерную установку, где производят замер количества поступающей из скважины нефти, определяют процент содержащейся в ней воды и количество попутного газа, приходящегося на 1 т добытой нефти (т. н. газовый фактор). На основе этих замеров подсчитывают суточный дебит нефти (в т) и газа (в м3) по каждой скважине в отдельности. К групповой установке подключают обычно 10—30 скважин. Суточная добыча нефти на различных нефтепромыслах колеблется в широких пределах, достигая десятков тыс. т. Важным этапом процесса добычи нефти является сепарация — отделение газа от нефти, производимое в газонефтяном сепараторе. Такие сепараторы группируют в одном или нескольких пунктах промысла. Нефть, освобожденная от попутного газа, поступает на промысловые установки для обезвоживания и обессоливания, где от неё отделяется пластовая вода с минеральными солями до остаточного содержания солей в товарной нефти не более 50 мг на 1 л. Газ направляют потребителям или на газобензиновый завод для переработки. Обезвоживание и обессоливание осуществляется тепловым, химическим или электрическим способом. Значительная часть солей удаляется при обезвоживании с отделяемой водой, однако, иногда требуется дополнительное обессоливание пропусканием нефти через слой пресной воды. Отделённая от нефти вода подвергается очистке для последующей закачки в пласты или сброса в канализацию. Нефть также стабилизируют, т. е. отбирают из неё наиболее летучие углеводородные фракции для сокращения потерь от испарения при транспортировке на нефтеперерабатывающие заводы. Процесс стабилизации заключается в нагреве нефти до 80—120 °С, отделении лёгких углеводородов и последующей их конденсации. Полученные при этом нестабильный бензин и газ направляются на газобензиновые заводы, находящиеся обычно вблизи нефтяного промысла. Для уменьшения расхода топлива на нагревание и сокращения эксплуатационных расходов все три процесса — обезвоживание, обессоливание и стабилизацию — совмещают в установке комплексной подготовки нефти. Подготовкой называется придание нефти товарных кондиций. Товарная нефть накапливается в резервуарах и из них откачивается в магистральные нефтепроводы или в ж.-д. цистерны для доставки к месту переработки. Эта принципиальная технологическая схема работы нефтяного промысла может видоизменяться в зависимости от продуктивности скважин, преобладающего способа эксплуатации, величин давления и температуры нефти на устье скважин, физико-химических свойств нефти, содержания в ней газа, воды и песка, а также от природных и климатических условий.
Существенные дополнения в обычную технологическую схему промысла вносит применение газлифтного способа эксплуатации, при котором на промысле необходима газлифтная компрессорная станция с газораспределительными и газосборными трубопроводами.
На месторождениях, разрабатываемых с помощью искусственного заводнения, сооружают систему водоснабжения с насосными станциями. Воду берут из естественных водоёмов с помощью водозаборных сооружений или преимущественно используют сточные пластовые воды нефтепромысла после их очистки. В некоторых случаях воду извлекают из водоносного пласта в нагнетательной скважине и перепускают её в продуктивный пласт, используя погружной электроцентробежный насос. Для очистки закачиваемой в пласт воды от механических примесей, микроорганизмов, солей железа, сероводорода и углекислоты на водоочистной установке её обрабатывают реагентами, подвергают отстою и пропускают через песчаные фильтры. Для создания напора при закачке воды в нагнетательные скважины на промысле сооружают кустовые насосные станции, которые подают воду через водораспределительные батареи (для измерения и регулирования её расхода). Большое значение на нефтепромысле имеет борьба с потерями лёгких фракций. Наиболее эффективно она осуществляется при закрытой системе сбора нефти на промысле, при которой нефть на всём пути от скважины до откачки на нефтеперерабатывающий завод не имеет контакта с атмосферой (рис. 10).
В процессе нефтедобычи важное место занимает внутрипромысловый транспорт продукции скважин, осуществляемый по трубопроводам. От каждой скважины к групповой замерной установке подводится отдельный трубопровод. Отсюда нефть поступает в сборный трубопровод (промысловый коллектор) и далее на установки по её подготовке и в товарные резервуары промысла. Применяются две системы внутрипромыслового нефтетранспорта — самотёчные и напорные. При самотёчных системах, действующих на старых нефтяных промыслах, движение нефти из скважин происходит за счёт превышения отметки устья скважины над отметкой группового сборного пункта. При напорных системах достаточно собственного давления на устье скважин для подачи нефти с газом к центральному сборному пункту промысла, откуда нефть подаётся в товарные резервуары, а газ — на потребление или в переработку. На нефтяных промыслах СССР применяются несколько напорных схем нефтегазосбора: в Азербайджане и Туркмении распространена так называемая однотрубная схема Барояна и Везирова, на месторождениях Сибири — схема внутрипромыслового сбора и транспорта Гипровостокнефти. Наряду с основным технологическим оборудованием на нефтяном промысле имеются системы технического водо- и энергоснабжения, установки для очистки промысловых сточных вод (рис. 11), ремонтные мастерские, складские помещения и т. д.
При разработке нефтяных месторождений, приуроченных к континентальным шельфам, создают морские нефтепромыслы.
На нефтяных промыслах проводятся большие работы по автоматизации промысловых технологических установок, широко распространяются индустриальные методы строительства технологических установок. Создаются: групповые замерные установки, которые автоматически переключают скважины на замер, производят замер, контролируют состояние работы скважин и обеспечивают блокировку их при аварийных случаях; автоматизированные сепарационные установки; сепараторы-деэмульсаторы, где происходит одновременное отделение газа и воды; установки для обработки воды и попутного газа, для учёта и сдачи товарной нефти, а также кустовые насосные станции, моноблочные автоматические газомотокомпрессоры. Развитие нефтепромыслового строительства основывается на внедрении заводского изготовления отдельных транспортабельных блоков основного технологического оборудования, доставки блоков на промысел и монтирования их на месте. Это даёт возможность в несколько раз ускорить и удешевить сооружение важнейших технологических установок.
VI. Химический состав и физические свойства. Технологическая характеристика
Нефть — сложная смесь алканов (парафиновые или ациклические насыщенные углеводороды), некоторых цикланов (нафтенов) и ароматических углеводородов различной молекулярной массы, а также кислородных, сернистых и азотистых соединений. Углеводородный состав нефти изменяется в различных месторождениях. Бензиновые и керосиновые фракции большинства нефтей СССР характеризуются значительным содержанием алканов (свыше 50%). Во фракциях отдельных нефтей преобладают нафтеновые углеводороды (50—75%). Содержание ароматических углеводородов в бензиновых и керосиновых фракциях большинства нефтей колеблется от 3 до 15% и от 16 до 27% соответственно. Масляные дистилляты иногда значительно различаются по углеводородному составу. Наибольшим содержанием ароматических углеводородов (в некоторых случаях до 53—65%) отличаются фракции высокосернистых нефтей. Часто нефти характеризуются значительным содержанием твёрдых углеводородов, состоящих в основном из углеводородов нормального строения. Кислородные соединения содержатся в нефти в виде нафтеновых кислот и асфальтово-смолистых веществ, состоящих из асфальтов и смол (на их долю приходится свыше 90% содержащегося в нефти кислорода). К сернистым соединениям относятся сероводород, меркаптаны, сульфиды, дисульфиды, тиофены, тиофаны, а также полициклические сернистые соединения разнообразной структуры. Азотистые соединения — это в основном гомологи пиридина, гидропиридина и гидрохинолина. Компонентами нефти являются также газы, растворённые в нефти (см. Газы нефтяные попутные), вода и минеральные соли. Газы состоят из углеводородов, содержащих в цепи 1—4 атома углерода; их содержание — в пределах от десятых долей процента до 3% (по массе). Содержание золы (минеральных веществ) в большинстве нефтей не превышает десятых долей процента (считая на нефть). В составе нефтяной золы найдены многие элементы (Ca, Mg, Fe, Al, Si, V, Na и др.). По плотности нефти делятся на 3 группы: на долю лёгких нефтей (с плотностью до 0,87 г/см3) в общемировой добыче нефти приходится около 60% (в СССР — 66%); на долю средних нефтей (0,871—0,910 г/см3) — в СССР около 28%, за рубежом — 31%; на долю тяжёлых (более 0,910 г/см3) — соответственно около 6% и 10%.
Начало кипения нефти обычно выше 28 °С. температура застывания колеблется от + 30 до — 60 °С и зависит в основном от содержания парафина (чем его больше, тем температура застывания выше). Теплоёмкость нефти 1,7—2,1 кдж/кг×К (0,4—0,5 ккал/кг×°С), теплота сгорания 43,7—46,2 Мдж/кг (10 400 — 11 000 ккал/кг), диэлектрическая проницаемость 2—2,5, электрическая проводимость 2×10-10—0,3×10-18 ом-1×см-1. Вязкость изменяется в широких пределах (при 50 °С 1,2—55 сст) и зависит от химического и фракционного состава нефти и смолистости (содержания в ней асфальтосмолистых веществ). Температура вспышки нефти колеблется в широких пределах (от ниже — 35 до 120 °С) в зависимости от фракционного состава и давления насыщенных паров. Нефть растворима в органических растворителях, в воде при обычных условиях практически нерастворима, но может образовывать с ней стойкие эмульсии.
Основу технологической классификации нефтей в СССР (ГОСТ 912—66) составляют: содержание серы (класс I — малосернистые нефти, включающие до 0,5% S; класс II — сернистые нефти с 0,5—2% S; класс III — высокосернистые нефти, включающие свыше 2% S); потенциальное содержание фракций, выкипающих до 350 °С (тип Т1 — нефти, в которых указанных фракций не меньше 45%, тип Т2 — 30—44,9% и тип Т3 — меньше 30%); потенциальное содержание масел (группы M1, M2, M3 и M4; для M1 содержание масел не меньше 25%, для M4 — меньше 15%); качество масел (подгруппа И1 — нефти с индексом вязкости масла больше 85, подгруппа И2 — нефти с индексом вязкости 40—85); содержание парафина в нефти и возможность получения реактивных, дизельных зимних или летних топлив и дистиллятных масел с депарафинизацией или без неё (вид П1 — нефти с содержанием парафина не выше 1,5%, вид П2 — нефти с 1,51—6% парафина и вид П3 — нефти с содержанием парафина больше 6%). Сочетание обозначений класса, типа, группы, подгруппы и вида составляет шифр технологической классификации нефти. Например, доссорская (Казах. ССР) малопарафиновая нефть имеет шифр 1Т1М1И1П1, т. е. нефть малосернистая с потенциальным содержанием фракций, выкипающих до 350 °С, свыше 45%, потенциальным содержанием масел выше 25%, индексом вязкости масла больше 85 и содержанием парафина менее 1,5%.
Технологическая классификация может быть использована для сортировки нефти (при направлении для переработки на заводах), учёта качества при планировании добычи и переработки и при проектировании новых заводов. За рубежом нефть сортируют в основном по плотности и содержанию серы.
VII. Переработка
Начало применения нефти археологи относят к 6-му тыс. до н. э. В 3-м тыс. до н. э. в государствах Двуречья и Египте асфальт использовали как связующее и водонепроницаемое вещество вместе с песком и известью для изготовления мастики, применяемой при сооружении зданий из кирпича и камня, дамб, причалов и дорог. Нефть сжигали в светильниках и применяли в качестве лекарства. Её использовали в военном деле как воспламеняющееся вещество вместе с селитрой, серой и смолой для изготовления «огненных стрел» и «огненных горшков».
В средние века упоминания о нефти встречаются у писателей Ближнего и Среднего Востока, Средней Азии и Западной Европы. В 16—17 вв. нефть была предметом торговли. В коммерческих словарях указывалось, что она привозится в Марсель из Лангедока (приморской области Франции), турецкого г. Смирны и сирийского г. Алепно (до 4,5 т в год). В 18 в. появляются первые научные труды о нефти. В 1721 греческий учёный Эйрини д'Эйринис, живший во Франции, опубликовал результаты исследования нефти и асфальта.
Состояние Бакинского нефтяного промысла в 13 в. описано Марко Поло. Он указывает, что Бакинская нефть применялась для освещения и в качестве лекарства от кожных болезней. В центральные районы России в 16—17 вв. нефть привозилась из Баку. Её применяли в медицине, живописи в качестве растворителя при изготовлении красок, а также в военном деле для изготовления гранат, негасимых ветром свечей и «светлых» ядер для «огнестрельных потешных стрельб».
Перегонка нефти была известна в начале нашей эры. Этот способ очистки применялся для уменьшения неприятного запаха нефти при использовании её в лечебных целях. В иностранных и рус. лечебниках 15—17 вв. нефть рекомендуется как наружное и внутреннее средство. Считалось, что нефть помогает при воспалительных процессах. В лечебниках даётся также описание способа перегонки нефти по опытам римского врача Кассия Феликса и арабского учёного 11 в. Авиценны. О перегонке бакинской нефти впервые упоминает хорезмийский географ 13 в. Бекран. Большое внимание перегонке нефти уделялось в 18 в. в связи с поисками и изучением нефтяных месторождений. В 1748 в лаборатории Берг-Коллегии в Москве перегонялась нефть, найденная на р. Ухте. В той же лаборатории перегонялась нефть, добытая на р. Соке в 1754. В небольшом количестве нефть перегоняли в колбах, а в большем — в кубах. Нефтеперегонный завод с кубами периодического действия был впервые в мире построен крепостными крестьянами братьями Дубиниными вблизи г. Моздока в 1823. Из 40 вёдер нефти, заливаемой в куб, они получали 16 вёдер перегнанной. В 1837 началась перегонка грозненской нефти на заводе откупщика В. Швецова. В этом году было отправлено в Москву 1000 пудов (16,38 т) перегнанной нефти. Завод для перегонки бакинской нефти был построен в Балаханах Н. И. Воскобойниковым. На заводе в 1837—39 было переработано 19,4 т нефти. В 1859 в Сураханах промышленники В. А. Кокорев, Н. Е. Торнау и П. И. Губонин приступили к строительству завода для получения фотогена из бакинского кира. На этом заводе была начата (1860) переработка нефти и введена кислотно-щелочная очистка фотогена (позже слово «фотоген» было заменено словом «керосин»). В 1866 на нефтеперегонных заводах бывшей Бакинской губернии было получено 1600 т керосина. Через 3 года в Баку было 23 нефтеперегонных завода, а в 1873 — 80 заводов, способных дать 16 350 т керосина в год.
С начала 70-х гг. 19 в. на нефтеперегонных заводах наблюдался рост числа кубов и их размеров без значительного изменения конструкции. Такая технология не соответствовала всё возрастающим потребностям в нефтепродуктах. Кроме того, кубы периодического действия не обеспечивали надёжного разделения нефти на фракции, улучшения отбора керосина и смазочных масел и повышения их качества. На необходимость непрерывной перегонки нефти указывал Д. И. Менделеев в 1863, когда он посетил завод А. В. Кокорева в Сураханах. В 1873 нефтепромышленник А. А. Тавризов разработал конструкцию аппарата непрерывного действия, являющегося прототипом ректификационной колонны. Непрерывная перегонка нефти в кубовых батареях была осуществлена в 1883 на заводе братьев Нобель в Баку. На этих кубах были установлены дефлегматоры, устроенные в виде двух цилиндров, вложенных один в другой. Непрерывнодействующий перегонный аппарат был предложен В. Г. Шуховым и Ф. А. Инчиком (1886). Этот аппарат был установлен на заводе С. М. Шибаева в Баку. Новая установка позволяла ежесуточно перегонять количество нефти, равное 27 объёмам аппарата, тогда как в кубе периодического действия можно было перегнать только полтора объёма, а в кубовой батарее — четыре. Основные технические принципы, заложенные в конструкции этого аппарата, используются в современных нефтеперегонных установках. Оригинальные установки для непрерывной перегонки нефти были разработаны О. К. Ленцем, Г. В. Алексеевым, Ю. В. Лермонтовой и др. русскими инженерами и химиками. Наиболее широкое распространение получили кубовые батареи непрерывного действия, вытеснившие периодические кубы. В 1893 непрерывнодействующих кубов было 15,7%, а в 1899 — 60% от общего числа кубов в нефтеперерабатывающей промышленности. Основными продуктами нефтеперерабатывающей промышленности были керосин и мазут. На долю керосина в 1899 приходилось 30—33%; кроме того, получали смазочных масел 2—3%, бензина 3%, остальное составлял мазут.
Нефтеперегонные заводы в 40-х гг. 19 в. появляются в др. странах: Дж. Юнг начал перегонку нефти на заводе в Великобритании в 1848, в 1849 С. М. Киром был построен завод по перегонке нефти в Пенсильвании (США). На этом заводе была введена кислотно-щелочная очистка нефтепродуктов. Во Франции первый нефтеперегонный завод построен А. Г. Гирном в Эльзасе (1854). На заводе из нефти и асфальта получали смазочные масла. При перегонке нефти на заводе применялся перегретый пар. В 1866 Дж. Юнг взял патент на способ получения керосина из тяжёлых нефтей при перегонке под давлением. Этот способ перегонки был назван крекингом. К 1869 давление во время перегонки нефти на лабораторной установке было доведено до 3,7×105 н/м2 (около 3,8 ам). При обычной перегонке из нефти различных месторождений Юнг получал 2,5—20% керосина, а при крекинге 28— 60%.
В дореволюционной России вследствие слабого развития автомобильной и авиационной промышленности спрос на бензин вполне удовлетворялся бензином прямой перегонки. Однако к началу 20 в. русские учёные и инженеры подробно изучили процесс переработки нефти, сопровождающийся разложением исходных углеводородов под влиянием высокой температуры и давления. В 1875 А. А. Летний проводил опыты по получению ароматических углеводородов пиролизом нефти. Работа Летнего завершилась созданием промышленной установки на Константиновском заводе В. И. Рагозина. Ароматические углеводороды из нефти были необходимы для получения красителей, используемых в развивавшейся в то время текстильной промышленности. С той же целью пиролиз нефти и нефтяных остатков изучали Ю. В. Лермонтова, Б. В. Марковников, К. И. Лисенко, Г. В. Алексеев, Н. Д. Зелинский.
В 1891 В. Г. Шухов и С. Гаврилов разработали аппарат для крекинг-процесса. Они впервые предложили осуществлять нагревание нефти не в цилиндрических кубах, а в трубах при её вынужденном движении. Их научные и инженерные решения были повторены У. М. Бартоном и др. при сооружении крекинг-установки в США в 1915—18. Основным способом переработки нефти в России до 1917 была непрерывная перегонка нефти в кубовых батареях. О переработке нефти в СССР см. в ст. Нефтеперерабатывающая промышленность.
Перед переработкой нефть подвергают обессоливанию и одновременно обезвоживанию. С этой целью на нефтеперерабатывающих заводах применяют электрообессоливающие установки. Нефть при тщательном перемешивании промывают небольшим количеством пресной воды с добавкой деэмульгатора, образующуюся эмульсию подогревают до 100—140 °С, а иногда и до 160 °С и подают в непрерывнодействующие электродегидраторы. Под воздействием электрического поля высокого напряжения (1,5—3 кв/см), деэмульгатора и нагревания эмульсия быстро разрушается, вода с растворёнными в ней солями отстаивается и удаляется. После электрообессоливания содержание влаги в нефти снижается до 0,05—0,2% и хлоридов до 0,5—5 мг/л.
Многие лёгкие нефти после обезвоживания и обессоливания подвергают стабилизации — отгонке пропан-бутановой, а иногда частично и пентановой фракции углеводородов. Удаление этих фракций необходимо для того, чтобы снизить потери ценных углеводородов при транспортировке и хранении нефти, а также обеспечить постоянное давление паров нефти, поступающей на нефтеперегонные установки. Стабилизацию нефти производят на комплексных установках в сочетании с обезвоживанием и обессоливанием или на специальных установках с колонкой для отбора пропан-бутановой фракции. Получаемая при стабилизации нефти пропан-бутановая фракция является ценным сырьём для нефтехимической промышленности.
Основным процессом переработки нефти (после обезвоживания, обессоливания и стабилизации) является перегонка, при которой из нефти сначала отбираются в зависимости от поставленной цели следующие нефтепродукты: бензины (авиационный или автомобильный), реактивное топливо, осветительный керосин, дизельное топливо и мазут. Мазут служит в качестве сырья для получения дистиллятных масел (см. Масла нефтяные), парафина, битумов, для крекинга или может быть использован в качестве жидкого котельного топлива. Остаток (концентрат, гудрон) после отгонки от мазута масляных дистиллятов служит для получения остаточных масел или как сырьё для различных деструктивных процессов, а после окисления может быть использован в качестве дорожного и строительного битума или в качестве компонента котельного топлива.
Значительный рост потребления нефтепродуктов и всё более жёсткие требования к их качеству вызвали необходимость в так называемой вторичной переработке нефти, связанной с изменением структуры углеводородов, входящих в её состав, а также получением функциональных производных, содержащих кислород, азот, хлор и др. элементы. К числу вторичных процессов переработки относятся термический, термо-контактный и каталитический крекинг, термический и каталитический риформинг, гидрокрекинг, платформинг, алкилирование, изомеризация, дегидроциклизация, полимеризация, деструктивная гидрогенизация, пиролиз, коксование. В результате вторичной переработки из нефти получают исходные вещества для производства важнейших продуктов: каучуков синтетических, волокон синтетических, пластических масс, поверхностно-активных веществ, моющих средств, пластификаторов, присадок, красителей и многих др.
Для удаления нежелательных компонентов (сернистых, смолистых и кислородсодержащих соединений, а также полициклических ароматических углеводородов) нефтепродукты, полученные при прямой перегонке и при вторичных процессах, подвергаются очистке с помощью различных физических и физико-химических методов (см. Очистка нефтепродуктов).
Сырьё, необходимое для нефтехимической промышленности, получают из нефти с использованием: а) физических методов; (перегонки, экстракции, кристаллизации, адсорбции и т. д.), а также карбамидной и низкотемпературной депарафинизаций — при помощи этих методов из нефти выделяют индивидуальные углеводороды или их классы; б) так называемых вторичных процессов переработки, в результате чего получаются углеводороды, не присутствующие в сырой нефти или присутствующие в незначительном количестве (ненасыщенные и ароматические углеводороды). Из парафиновых (алканы) углеводородов наибольшее применение для нефтехимической промышленности нашли газообразные (при нормальных условиях) или жидкие низкокипящие углеводороды: метан, этан, пропан, бутан и пентаны, а также высокомолекулярные углеводороды с 10—20 атомами углеводорода в молекуле. Из нафтеновых углеводородов важнейшим исходным материалом для нефтехимической промышленности является циклогексан, из ароматических — бензол, толуол, ксилолы, этилбензол. Из ненасыщенных углеводородов в качестве сырья для нефтехимической промышленности служат главным образом этилен, пропилен и ацетилен.
Лит.: Геология нефти, Справочник, т. 1, под ред. Н. А. Еременко, М; Еременко., 1960 Н. А., Геология нефти и газа, 2 изд., М., 1968; Карцев А. А., Основы геохимии нефти и газа, М., 1969; Леворсен А., Геология нефти и газа, пер. с англ., 2 изд., М., 1970; Вассоевич Н. Б., Источник нефти — биогенное углеродистое вещество, «Природа», 1971, № 3; Горючие ископаемые. Проблемы геологии и геохимии нефтидов, М., 1972 (Международный геологический конгресс. XXIV сессия. Доклады советских геологов. Проблема 5); Мелик-Пашаев В. С., Методика разведки нефтяных месторождений, М., 1968; Теоретические основы и методы поисков и разведки скоплений нефти и газа, М., 1968; Поисковые критерии прогноза нефтегазоносности, Л., 1969; Лисичкин С. М., Очерки по истории развития отечественной нефтяной промышленности, М. — Л., 1954; Проектирование разработки нефтяных месторождений, М., 1962; Технология и техника добычи нефти и газа, М., 1971; Крылов А. П., Назаретов М. Б., Технический прогресс в добыче нефти и его роль в развитии нефтяной промышленности, «Нефтяное хозяйство», 1973, № 1; Лутошкин Г. С., Сбор и подготовка нефти, газа и воды к транспорту, М., 1972; Surface operations in petroleum production, ed. G. V. Chilingar, C. М. Beeson, N. Y., 1969; Сергиенко С. Р., Очерк развития химии и переработки нефти, М., 1955; Трошин А. К., История нефтяной техники в России (XVII в. — вторая половина XIX в.), М., 1958; Кострин К. В., Почему нефть называется нефтью, М., 1967; Redwood В., Petroleum, 4 ed., v. 1—3, L., 1922; Forbes R. J., Bitumen and petroleum in antiquity, Leiden, 1936; его же, Studies in early petroleum history, Leiden, 1958; History of petroleum engineering, ed. D. V. Carter, N. Y., 1961; Наметкин С. С., Химия нефти, М., 1955; Добрянский А. Ф., Химия нефти, Л., 1961; Нефти восточных районов СССР, Л., 1958; Новые нефти восточных районов СССР, М., 1967; Нефти СССР. Справочник, под ред. З. В. Дриацкой [и др.], т. 1—3, М., 1971—; Соколов В. А., Бестужев М. А., Тихомолова Т. В., Химический состав нефтей и природных газов в связи с их происхождением, М., 1972; «Chemical Age of India», 1968, v. 19, № 10; Petroleum processing handbook, ed. F. William, [a. o.], N. Y., 1967; Эмульсии нефти с водой и методы их разрушения, М., 1967; Каспарьянц К. С., Промысловая подготовка нефти, М., 1966; Эрих В. Н., Химия нефти и газа, 2 изд., Л., 1969; International Petroleum Encyclopedia, Tulsa (Oklahoma), 1973.
Вассоевич Н. Е. (Общие сведения. Происхождение и условия залегания),
Резникова И. М. (Общие сведения),
Вассоевич Н. Б. и Калинко М. К. (Нефтегазоносные бассейны, области, районы, месторождения),
Абрикосов И. Х. (Разведка),
Крылов А. П., Назаретов М. Б. (Добыча),
Трошин А. К. (История добычи и переработки нефти),
Дриацкая З. В. и Левченко Д. Н. (Химический состав и физические свойства. Технологическая характеристика. Переработка).

Рис. 2. Распределение мировых запасов нефти и её суммарной добычи в капиталистическом мире (по обзору «Бритиш петролеум компани», 1971).

Рис. 3. Соотношение добычи и потребления нефти в капиталистических странах (по обзору «Бритиш петролеум компани», 1971).

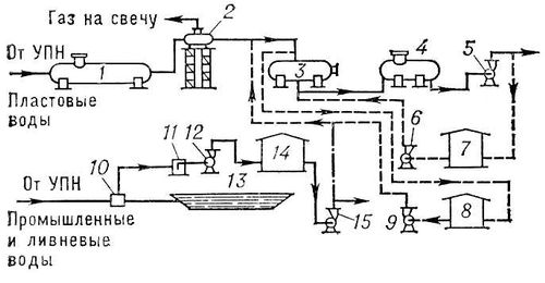
Рис. 11. Схема очистки сточных вод нефтепромыслов по закрытой системе: 1 — напорный горизонтальный отстойник; 2 — дегазатор; 3 — напорный кварцевый фильтр; 4 — промежуточная ёмкость; 5 — насосы для подачи воды в систему заводнения; 6 — насос для промывки кварцевых фильтров; 7 — резервуар очищенной воды для промывки кварцевых фильтров; 8 — резервуар-отстойник для воды от промывки фильтров; 9 — насос для перекачивания воды после промывки фильтров; 10 — сброс ливневых вод. УПН — установка подготовки нефти; 11 — приёмная камера насоса; 12 — насос для перекачивания промышленных и ливневых вод в резервуар-отстойник; 13 — аварийная ёмкость; 14 — резервуар-отстойник для промышленных и ливневых вод; 15 — насос для перекачивания промышленных и ливневых вод на фильтрование или в поглощающие скважины.

Рис. 8. Схема разделения разреза многопластового месторождения на этажи разведки: 1 — нефтенасыщенные песчаники; 2 — водонасыщенные песчаники; 3 — нефтенасыщенные известняки; 4 — водонасыщенные известняки.
Рис. 4. Распределение мировых запасов нефти (в крупных и средних месторождениях) по глубинам залегания (по Н. Б. Вассоевичу, 1973): 1 — интенсивность генерации нефти (в условных единицах); 2 — запасы нефти (%). ГЗН — главная зона нефтеобразования.

Рис. 6. Геологический разрез месторождений Локбатан (по А. М. Ахмедову и Б. К. Бабазаде): 1 — песчаники; 2 — глины; 3 — нефть; 4 — газ.

Рис. 5. Различного типа залежи нефти в гидравлически незамкнутых (1—3) и замкнутых (4—6) ловушках: 1 — пластовые сводовые нефтяные и газонефтяные залежи; 2 — массивная сводовая газонефтяная залежь; 3 — нефтяная залежь в выступе палеорельефа, первичного (напр., рифа) или вторичного (эрозионного); 4 — нефтяная залежь, экранированная стратиграфическим несогласием; 5 — нефтяная залежь в ловушке первичного (фациального, литологического) выклинивания коллектора; 6 — тектонически экранированная залежь нефти; а — нефть; б — газ; в — вода.

Нефтегазоносные осадочные бассейны мира (разведанные и перспективные).

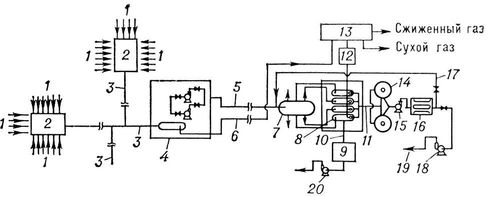
Рис. 10. Схема автоматизированной высоконапорной системы промыслового сбора и подготовки нефти, газа и воды для больших по площади месторождений: 1 — трубопроводы от скважин; 2 — автоматизированная установка по замеру продукции; 3 — сборный коллектор для нефтегазоводяной смеси; 4 — первая ступень сепарации; 5 — трубопровод для подачи нефтеводяной смеси на центральный пункт обезвоживания; 6 — подача газа на газобензиновый завод; 7 — сепаратор — делитель потока жидкости для равномерного распределения эмульсии по сепараторам-деэмульсаторам; 8 — сепаратор-деэмульсатор; 9 — установка подготовки сточной воды; 10 — сборный водовод сточной воды; 11 — сборный нефтепровод товарной нефти; 12 — компрессорная станция; 13 — газобензиновый завод; 14 — герметизированные резервуары товарной нефти; 15 — нефтяной насос для создания дополнительного напора; 16 — автоматизированная установка сдачи товарной нефти «Рубин-4»; 17 — возврат некондиционной нефти на доочистку; 18 — насосная магистрального нефтепровода; 19 — магистральный нефтепровод; 20 — водяной насос.

Рис. 9. Схема расположения скважин при разработке нефти с заводнением пластов: 1 — внешний контур нефтеносности; 2 — внутренний контур нефтеносности; 3 — нагнетательные внутриконтурные скважины; 4 — нагнетательные законтурные скважины; 5 — эксплуатационные скважины.

Рис. 1. Состав нефти в недрах (в весовых %).

Рис. 7. Схема заложения поисковых скважин: а — сводовые пластовые залежи; б — пластовые литологически экранированные залежи (1 — нефтенасыщенные песчаники; 2 — водонасыщенные песчаники; 3 — шток каменной соли).