Фосфорная кислота
ФОСФОРНАЯ КИСЛОТА (ортофосфорная к-та) H3PO4, мол. м. 97,995; бесцв. гигроскопичные кристаллы моноклинной сингонии (а = 0,5762 нм, b= 0,4831 нм, с =1,1569 нм,
= 95,31°, пространств, гр. Р21/с); расплывается на воздухе; т. пл. 42,50 С; плотн. 1,88 г/см3;
-1283 кДж/моль; наиб. стабильное соед. в ряду кислородсодержащих к-т фосфора. В расплавленном состоянии склонна к переохлаждению; при 15 0C образует густую маслянистую жидкость, при -121 0C- стеклообразную массу.
Фосфорная кислота смешивается с водой в любых соотношениях. Разб. водные р-ры имеют кисловатый вкус. Из высококонц. р-ров кристаллизуется в виде гемигидрата (полугидрата) H3PO4·0,5H2O- бесцв. кристаллы моноклинной сингонии (а = 0,7922 нм, b = 1,2987 нм, с = 0,7470 нм,
= 109,9°; пространств, гр. Р21/a). Молекула безводной H3PO4 и ее кристаллогидрата содержит тетраэдрич. группу PO4. В безводной фосфорной кислоте образуются водородные связи типа P — О — H ... O = P (рис. 1) (расстояние между атомами О 0,253 нм), к-рые удерживают структуры PO4 в виде слоев, параллельных одной из плоскостей кристалла. Водородные связи сохраняются и в конц. (70-80%) р-рах фосфорной кислоты, что отчасти обусловливает ее сиропообразную природу. В разб. до 40-50% р-рах отмечена более устойчивая водородная связь фосфат-анионов с молекулами воды, а не с др. фосфат-анионами. В р-рах фосфорной кислоты имеет место обмен атомами кислорода между группами PO4 и водой.

H3PO4 - сильная к-та, K1 7,1·10-3 (рКа 2,12), K2 6,2·10-8 (рКа 7,20), K3 5,0·10-13 (рКа 12,32); значения K1 и K2 зависят от т-ры. Диссоциация по первой ступени экзотермична, по второй и третьей - эндотермична. Фазовая диаграмма системы H3PO4 - H2O приведена на рис. 2. Максимум кривой кристаллизации - при т-ре 302,4 К и содержании H3PO4 91,6% (твердая фаза - гемигидрат). В табл. приведены св-ва р-ров фосфорной кислоты.
ХАРАКТЕРИСТИКА ВОДНЫХ РАСТВОРОВ H3PO4
| Содержание, % по массе | T. затв., 0C | T. кип., 0C | кДж/(кг·К) | Па ·с (25 0C) | Уд. электрич. проводимость, См/м (25 0C) | Давление пара, Па (25 0C) | |||
| H3PO4 | P2O5 | ||||||||
| 5 | 3,62 | 0,8 | 100,10 | 4,0737 | 0,0010 | 10,0 | 3129,1 | ||
| 10 | 7,24 | -2,10 | 100,20 | 3,9314 | 0,0011 | 18,5 | 3087,7 | ||
| 20 | 14,49 | -6,00 | 100,80 | 3,6467 | 0,0016 | 18,3 | 2986,4 | ||
| 30 | 21,73 | -11,80 | 101,80 | 3,3411 | 0,0023 | 14,3 | 2835,7 | ||
| 40 | 28,96 | -21,90 | 103,90 | 3,0271 | 0,0035 | 11,0 | 2553,1 | ||
| 50 | 36,22 | -41,90 | 104,00 | 2,7465 | 0,0051 | 8,0 | 2223,8 | ||
| 60 | 43,47 | -76,9 | 114,90 | 2,4995 | 0,0092 | 7,2 | 1737,1 | ||
| 70 | 50,72 | -43,00 | 127,10 | 2,3278 | 0,0154 | 6,3 | 1122,6 | ||
| 75 | 54,32 | -17,55 | 135,00 | 2,2692 | 0,0200 | 5,8 | 805,2 | ||
Фосфорная кислота при нормальных условиях малоактивна и реагирует лишь с карбонатами, гидроксидами и нек-рыми металлами. При этом образуются одно-, двух- и трехзамещенные фосфаты (см. Фосфаты неорганические). При нагр. выше 80 0C реагирует даже с неактивными оксидами, кремнеземом и силикатами. При повышенных т-рах фосфорная кислота- слабый окислитель для металлов. При действии на металлич. пов-сть р-ром фосфорной кислоты с добавками Zn или Mn образуется защитная пленка (фосфатирование). Фосфорная кислота при нагр. теряет воду с образованием последовательно пиро- и метафосфорных к-т:

Фосфолеум (жидкий фосфорный ангидрид, суперфосфорная к-та) включает к-ты, содержащие от 72,4 до 88,6% P2O5, и представляет собой равновесную систему, состоящую из орто-, пиро-, Триполи-, тетраполи- и др. фосфорных к-т (см. Фосфаты конденсированные). При разбавлении суперфосфорной к-ты водой выделяется значит. кол-во тепла, и полифосфорные к-ты быстро переходят в ортофосфорную.

От др. фосфорных к-т H3PO4 можно отличить по р-ции с AgNO3 - выпадает желтый осадок Ag3PO4. Остальные фосфорные к-ты образуют белые осадки.
Получение. Фосфорную кислоту в лаб. условиях легко получить окислением фосфора 32%-ным р-ром азотной к-ты:

В пром-сти фосфорную кислоту получают термическим и экстракционным способами.
Термич. способ (позволяет производить наиб. чистую фосфорную кислоту) включает осн. стадии: сжигание (окисление) элементного фосфора в избытке воздуха, гидратацию и абсорбцию полученного P4O10 (см. Фосфора оксиды), конденсацию фосфорной кислоты и улавливание тумана из газовой фазы. Существуют два способа получения P4O10: окисление паров P (в пром-сти используют редко) и окисление жидкого P в виде капель или пленки. Степень окисления P в пром. условиях определяется т-рой в зоне окисления, диффузией компонентов и др. факторами. Вторую стадию получения термич. фосфорной кислоты- гидратацию P4O10 - осуществляют абсорбцией к-той (водой) либо взаи-мод. паров P4O10 с парами воды. Гидратация (P4O10 + 6H2O
4H3PO4) протекает через стадии образования полифосфорных к-т. Состав и концентрация образующихся продуктов зависят от т-ры и парциального давления паров воды.
Все стадии процесса м. б. совмещены в одном аппарате, кроме улавливания тумана, к-рое всегда производят в отдельном аппарате. В пром-сти обычно используют схемы из двух или трех осн. аппаратов. В зависимости от принципа охлаждения газов существуют три способа произ-ва термич. фосфорной кислоты: испарительный, циркуляционно-испарительный, теплообмен-но-испарительный. Испарит. системы, основанные на отводе теплоты при испарении воды или разб. фосфорной кислоты, наиб. просты в аппаратурном оформлении. Однако из-за относительно большого объема отходящих газов использование таких систем целесообразно лишь в установках небольшой единичной мощности.
Циркуляционно-испарит. системы позволяют совместить в одном аппарате стадии сжигания P, охлаждения газовой фазы циркулирующей к-той и гидратации P4O10. Недостаток схемы - необходимость охлаждения больших объемов к-ты. Теплообменно-испарит. системы совмещают два способа отвода теплоты: через стенку башен сжигания и охлаждения, а также путем испарения воды из газовой фазы; существенное преимущество системы - отсутствие контуров циркуляции к-ты с насосно-холодильным оборудованием.
На отечеств. предприятиях эксплуатируют технол. схемы с циркуляционно-испарит. способом охлаждения (двухбашен-ная система). Отличит. особенности схемы: наличие дополнит. башни для охлаждения газа, использование в циркуляционных контурах эффективных пластинчатых теплообменников; применение высокопроизводит. форсунки для сжигания P, обеспечивающей однородное тонкодисперсное распыление струи жидкого P и полное его сгорание без образования низших оксидов.
Технол. схема установки мощностью 60 тыс. т в год 100%-ной H3PO4 приведена на рис. 3. Расплавленный желтый фосфор распыляется нагретым воздухом под давлением до 700 кПа через форсунку в башне сжигания, орошаемой циркулирующей к-той. Нагретая в башне к-та охлаждается оборотной водой в пластинчатых теплообменниках. Продукционная к-та, содержащая 73-75% H3PO4, отводится из контура циркуляции на склад. Дополнит, охлаждение газов из башни сжигания и абсорбцию к-ты производят в башне охлаждения (гидратации), что снижает послед, температурную нагрузку на электрофильтр и способствует эффективной очистке газов. Отвод теплоты в башне гидратации осуществляется циркулирующей 50%-ной H3PO4, охлаждаемой в пластинчатых теплообменниках. Газы из башни гидратации после очистки от тумана H3PO4 в пластинчатом электрофильтре выбрасываются в атмосферу. На 1 т 100%-ной H3PO4 расходуется 320 кг P.

Рис. 3. Циркуляционная двухбашенная схема произ-ва термич. H3PO4: 1 - сборник кислой воды; 2 - хранилище фосфора; 3,9 - циркуляционные сборники; 4,10 - по-гружные насосы; 5,11 - пластинчатые теплообменники; 6 - башня сжигания; 7 - фосфорная форсунка; 8 -башня гидратации; 12 - электрофильтр; 13 - вентилятор.
Более экономичный экстракционный метод получения фосфорной кислоты основан на разложении прир. фосфатов к-тами (в осн. серной, в меньшей степени азотной и незначительно соляной). Фосфорнокислые р-ры, полученные разложением азотной к-той, перерабатывают в комплексные удобрения, разложением соляной к-той - в преципитат.
Сернокислотное разложение фосфатного сырья [в странах СНГ гл. обр. хибинского апатитового концентрата (см. Апатит)и фосфоритов Каратау] - осн. метод получения экстракционной фосфорной кислоты, применяемой для произ-ва конц. фосфорных и комплексных удобрений. Суть метода - извлечение (экстрагирование) P4O10 (обычно используют ф-лу P2O5) в виде H3PO4. По этому методу прир. фосфаты обрабатывают H2SO4 с послед, фильтрованием полученной пульпы для отделения фосфорной кислоты от осадка сульфата Ca. Часть выделенного осн. фильтрата, а также весь фильтрат, полученный при промывке осадка на фильтре, возвращают в процесс экстрагирования (р-р разбавления) для обеспечения достаточной подвижности пульпы при ее перемешивании и транспортировке. Массовое соотношение между жидкой и твердой фазами от 1,7 :1 до 3,0:1.
Прир. фосфаты разлагаются по схеме:

Разложению к-тами подвергаются также сопутствующие примеси: кальцит, доломит, сидерит, нефелин, глауконит, каолин и др. минералы. Это приводит к увеличению расхода используемой к-ты, а также снижает извлечение P2O5 в целевой продукт вследствие образования нерастворимых фосфатов железа FeH3(PO4)2· 2,5H2O при концентрациях P2O5 выше 40% (содержание P4O10 обычно дается в пересчете на P2O5) и FePO4· 2H2O - при более низких концентрациях. Выделяющийся при разложении карбонатов СО2 образует в экстракторах стойкую пену; р-римые фосфаты Mg, Fe и Al снижают активность фосфорной кислоты, а также уменьшают содержание усвояемых форм P2O5 в удобрениях при послед. переработке фосфорной кислоты.
С учетом влияния примесей определены требования к фосфатному сырью, согласно к-рым прир. фосфаты с повышенным содержанием соед. Fe, Al, Mg, карбонатов и орг. в-в непригодны для произ-ва фосфорной кислоты.
В зависимости от т-ры и концентрации фосфорной кислоты в системе CaSO4-H3PO4-H2O сульфат Ca осаждается в виде дигидрата (гипса), гемигидрата или ангидрита. В реальных условиях осадок загрязнен примесями P2O5 в виде неразложенных прир. фосфатов, недоотмытой H3PO4, сокристаллизованных фосфатов разл. металлов и др., поэтому образующиеся сульфаты Ca наз. соотв. фосфогипс, фосфогемигидрат и фосфо-ангидрит. В зависимости от типа осаждаемого сульфата различают три прямых способа произ-ва экстракционной фосфорной кислоты: дигидратный, полугидратный (гемигидратный) и ангидрит-ный, а также комбинированные: полугидратно-дигидратный и дигидратно-полугидратный.
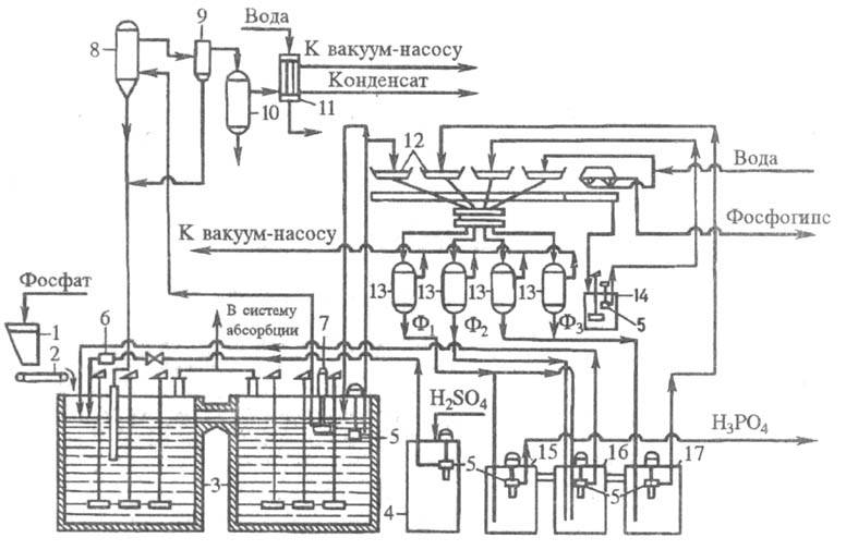
В СНГ наиб. отработан в пром-сти дигидратный способ, к-рый отличается высоким выходом P2O5 (93-96,5%) в продукционную к-ту; однако относительно низкая концентрация фосфорной кислоты требует ее послед. упаривания. Осн. стадии процесса: экстракция с внеш. или внутр. циркуляцией и вакуумным или воздушным охлаждением экстракционной пульпы, дозревание пульпы после экстрактора, отделение фосфорной кислоты на наливных вакуум-фильтрах. Эффективность процесса определяют в осн. экстрагирование P2O5 и фильтрование пульпы. Аппаратурное оформление должно обеспечить полноту разложения сырья и кристаллизацию сульфата Ca в условиях миним. пересыщения им жидкой фазы. Оптим. форма и размеры кристаллов сульфата Ca обусловливают хорошую фильтруемость пульпы и эффективную отмывку от фосфорной кислоты миним. кол-вом воды (для получения конц. продукционной фосфорной кислоты). Типовая схема дигидратного способа (рис. 4) реализуется при непрерывном дозировании в экстрактор фосфатного сырья, 75-93%-ной H2SO4 и оборотной H3PO4. Т-ра процесса 72-75 0C, продолжительность 4-6 ч. Использование 93%-ной H2SO4 (при переработке апатитового концентрата) позволяет увеличить подачу воды для промывки фосфогипса на вакуум-фильтре. Поступающая на фильтр фосфорная кислота отделяется, осадок фосфогипса промывается на фильтре по противоточ-ной схеме водой с возвратом образующейся слабой фосфорной кислоты в экстрактор. Фосфорную кислоту, полученную из апатитового концентрата (28-32% P2O5), обычно упаривают до содержания P2O5 52-54%. Концентрирование фосфорной кислоты, полученной из фосфоритов (20-24% P2O5), неосуществимо без предварит. очистки от примесей и не используется в пром-сти.
Гемигидратный процесс позволяет получить более конц. фосфорную кислоту (в отдельных случаях до 50% P2O5 без дополнит, упаривания). Фосфорную кислоту, содержащую 36-38% P2O5, можно получить из апатитового концентрата практически на том же оборудовании, что и в типовом дигидратном процессе с воздушным охлаждением пульпы. Фосфориты Каратау по этому методу не перерабатывают. Широкого распространения гемигидратные процессы пока не получили из-за повышенной т-ры (80-100 0C), выделения HF в газовую фазу, более низкого выхода P2O5 в к-ту, чем в дигидратном методе. В усовершенствованных пром. схемах предусмотрено предварит. смачивание апатитового сырья в скоростном смесителе, разделение зон разложения и кристаллизации и др. Проведение процесса при содержании H2SO4 в жидкой фазе пульпы 0,2-1,0% в первом реакторе и 2,0-3,0% во втором позволяет снизить кол-во растворенного сульфата Ca в продукционной фосфорной кислоте, значительно уменьшить зарастание оборудования и трубопроводов, существенно интенсифицировать работу осн. технол. узлов.

Рис. 4. Технологическая схема типового произ-ва экстракционной H3PO4 в дигидратном процессе из апатитового концентрата, мощность 110 тыс. т P2O5 в год: 1 - бункер для фосфатного сырья; 2 - ленточный весовой дозатор; 3 - двухбаковый экстрактор; 4 -хранилище серной к-ты; 5 - погружной насос; 6 -расходомер серной к-ты; 7 - циркуляционный погружной насос; 8 - испаритель; 9 - брызгоуловитель; 10 -барботажный нейтрализатор; 11 - конденсатор; 12 -лотки карусельного вакуум-фильтра; 13 - сепараторы (ресиверы); 14 - промежуточный сборник суспензии, образующейся при регенерации фильтровальной ткани; 15, 16, 17 - барометрич. сборники: для первого (основного) фильтра (15), для оборотной фосфорной к-ты (16), для промывного фильтрата (17). Содержание P2O5 в фильтратах: Ф1 - 28-32%, Ф2 - 22-25%, Ф3 - 5-10% .
Ангидритный способ имеет ряд преимуществ перед дигидратным и полугидратным: позволяет без упаривания получать к-ту, содержащую до 50% P2O5; при экстракции в газовую фазу выделяется большая часть фтора; получаемая к-та меньше загрязнена сульфатом Ca. Использование метода в пром-сти сдерживают: жесткие коррозионные условия (высокие т-ры и концентрации фосфорной кислоты), образование мелких кристаллов и необходимость большого числа ступеней противо-точной промывки.
Комбинированные способы получения экстракционной фосфорной кислоты- гемигидратно-дигидратный и дигидратно-гемигид-ратный - более технологичны и экономичны, чем одностадийные. Обеспечивают повышение степени использования фосфатного сырья (за счет снижения технол. потерь P2O5), увеличение концентрации продукционной фосфорной кислоты, получение более чистого сульфата Ca с целью его дальнейшей переработки.
За рубежом широко распространены гемигидратно-дигид-ратные схемы, внедрен также дигидратно-гемигидратный способ. Однако комбинир. процессы иногда усложнены двойным фильтрованием или нетехнологичны из-за высокой продолжительности стадии перекристаллизации в гемигидратно-ди-гидратном методе (общая продолжительность процесса 10-16 ч в зависимости от сырья). Из усовершенствованных комбинир. технологий наиб. интерес представляет отечеств. дигидратно-гемигидратный процесс с промежуточным фильтрованием. Метод позволяет получать из апатитового концентрата фосфорную кислоту, содержащую 33-34% P2O5, из фосфоритов Каратау - фосфорную кислоту, содержащую 28-30% P2O5. Степень извлечения P2O5 из сырья ок. 99%. Продолжительность процесса не превышает 6 ч. Фосфополугидрат (фосфогемигидрат) содержит менее 0,5% P2O5 и0,15% F и м.б. применен как вяжущее ср-во в строит. материалах.
Термич. фосфорная кислота выпускается 85-86%-ная (по P2O5, свободна от примесей), экстракционная - в виде 40%-ных водных р-ров (содержит много примесей).
Применение. Осн. область использования фосфорной кислоты- произ-во фосфорных и сложных конц. удобрений, а также получение кормовых фосфатов, синтетич. моющих и водоумягчающих ср-в. В металлообрабатывающей пром-сти фосфорную кислоту применяют для фосфатирования, в текстильной - для обработки и крашения шерсти, растит. и синтетич. волокон, в орг. синтезе -как катализатор. Фосфорную кислоту и ее производные используют также для приготовления буровых суспензий при нефтедобыче, в произ-ве разл. марок спец. стекла, в фотографии (для произ-ва светочувствит. эмульсий), в медицине (приготовление медикаментов, зубных цементов), при обработке древесины (для придания огнестойкости). Производные фосфорной кислоты применяют в пищ. пром-сти - от хлебопекарных порошков и приготовления плавленых сыров до колбасного произ-ва и сахароварения.
Фосфорная кислота при высоких концентрациях вызывает ожоги, пары -атрофич. процессы в слизистой носа, носовые кровотечения, крошение зубов, изменение ф-лы крови и др.; ЛД50 1,25 г/кг (внутрижелудочно), JIK50 25,5 кг/м3 (ингаляция) -для мышей и крыс.
Лит.: Термическая фосфорная кислота, соли и удобрения на ее основе, под ред. H.H. Постникова, M., 1976; Лурье Ю.Ю., Справочник по аналитической химии, 5 изд., M., 1979; Технология фосфора, под ред. В. А. Ершова, В. H. Белова, Л,, 1979; Переработка фосфора, Л., 1985; Технология фосфорных и комплексных удобрений, под ред. С. Д. Эвенчика, А. А. Бродского, M., 1987; Кислотные методы переработки фосфатного сырья, M., 1988.
H. В. Букколини.

