Газы нефтепереработки

ГАЗЫ НЕФТЕПЕРЕРАБОТКИ, образуются при разложении углеводородов нефти в процессах ее переработки. Различают: 1) газы нефтепереработки, обогащенные предельными углеводородами и Н2, к-рые образуются при первичной перегонке, каталитич. риформинге, гидроочистке, гидрокрекинге и ги-дрообессеривании (т. наз. предельные Т.н.); 2) обогащенные непредельными углеводородами, получающиеся при каталитич. и термич. крекинге, а также при коксовании (т. наз. непредельные газы нефтепереработки). Ниже приведены кол-ва сжиженных (головка стабилизации) и газообразных продуктов, образующихся при различных процессах нефтепереработки (в % от массы нефти):
1093-19.jpg

1093-20.jpg

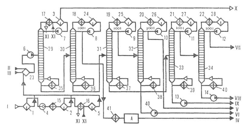
Рис. 1. Технол. схема ГФУ для разделения предельных газов: 1-газ, поступающий с установок первичной перегонки нефти; II-головка стабилизации, поступающая с установок первичной перегонки; III-головка стабилизации, поступающая с установки каталитич. риформинга; IV-пропановая фракция; V-изобутан; VI-бутан; VII-изопентановая фракция; VIII -пентановая фракция; IX-аммиак; 1-3 -сепараторы; 4-/5-насосы; /6-22-конденсаторы-холодильники; 23-28-емкости; 29-34-колонпы; 35—40-кипятильники; 41 -холодильник; А-блок очистки.


1093-21.jpg

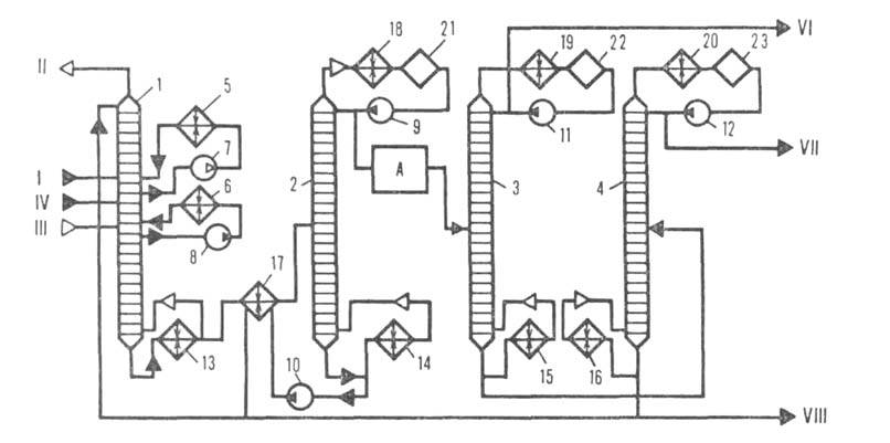
Рис. 2. Технол. схема АГФУ: I-нестабильный бензин; II-жирный газ; III-газовый конденсат; IV-фракция Hj+Ct+C,; V-фракция С3 и выше; Vl-пропан-пропиленовая фракция; VII-бутан-бутиленовая фракция; VIII-стабильный бензин; J-4-колонны; 5, 6-холодильники; 7-/2-насосы; 13-16 -кипятильники; 17 - теплообменник; /5-20-конденсаторы-холодильники; 21-23 -емкости;

Состав газов нефтепереработки существенно зависит от вида перерабатываемого сырья (нефть, дизельное топливо и т. п.) и условий его переработки (см. табл.)- Кроме углеводородов газы нефтепереработки содержат влагу и сернистые соед. (тиолы, H2S, CS2 и др.). О методах очистки от этих примесей см. Газов очистка.

ПРИМЕРНЫЙ СОСТАВ ГАЗОВ, ОБРАЗУЮЩИХСЯ ПРИ РАЗЛИЧНЫХ ПРОЦЕССАХ НЕФТЕПЕРЕРАБОТКИ (% по массе)
1093-22.jpg

Перед использованием газов нефтепереработки в нефтехим. и нефтеперерабатывающей пром-сти их разделяют на газофракционирующих установках на индивидуальные углеводороды или фракции. Процесс основан на частичной или полной конденсации газовых смесей с их последующей ректификацией в нескольких последовательно расположенных колоннах газофракционирующих установок. Различают конденса-ционно-ректификац. (ГФУ) и абсорбцион-но-ректификац. (АГФУ) установки. На первых конденсация газов достигается их компримированием и охлаждением, на вторых газы поглощаются бензином в абсорбере. Технол. схемы таких установок приведены соотв. на рис. 1 и 2. На совр. нефтеперерабатывающих заводах имеются отдельные установки для разделения предельных и непредельных газов. При ректификации предельного газа на колоннах отбирают т. наз. сухой газ (Н2, СН4, С2Н6), пропановую, бутановую и пентановую фракции; в нек-рых случаях выделяют этановую фракцию. Фракции углеводородов С4 и С5 разделяют соотв. на нормальный и изобутан, нормальный и изопентан. При ректификации непредельных газов выделяют, как правило, пропан-пропиленовую и бутан-бутилено-вую фракции; в отдельных случаях - этан-этиленовую фракцию. Водород с примесью углеводородов отделяют в газосепараторе высокого давления на установках риформинга. Для концентрирования Н2 из отдувочных газов используют адсорбционное разделение на молекулярных ситах (метод безрегенеративной адсорбции) или пористых мембранах (см. также Мембранные процессы разделения), а также низкотемпературное разделение. Использование метода безрегенеративной адсорбции позволяет извлекать Н2 из газов нефтепереработки в виде 90%-ного концентрата.

Газы нефтепереработки используют в кач-ве технол. топлива, источника Н2 для процессов гидрогенизации; этановую и пропановую фракции-в кач-ве хладагента, бытового сжиженного газа; сырья для пиролиза; бутановую и изобутановую-для получения высокооктановых бензинов, произ-ва СК; пентановую и изопентановую-также для получения бензинов, в произ-ве изопренового каучука; пропан-пропиленовую-для получения полимер-бензинов, полимеров, ацетона; бутан-бутиленовую-для синтеза бутиловых спиртов, моющих ср-в, СК, кумола, метил-шреш-бутилового эфира, в процессах алкилирования с целью получения высокооктановых бензинов.

Литература

БариновВ.Е., Газофракционирующие установки, М., 1962; Сор-к и н Я. Г., Особенности переработки сернистых нефтей и охрана окружающей среды, М., 1975; Рудин М. Г., Драбкин А. Е., Краткий справочник нефтепере-работчика. Л., 1980; Технология переработки нефти и газа, ч. 2-Смидович Е. В., Крекинг нефтяного сырья и переработка углеводородных газов, 3 изд., М.1980. И. Р. Черкни.