Каменноугoльная смола

КАМЕННОУГOЛЬНАЯ СМОЛА (кам.-уг. деготь), вязкая черная жидкость с характерным фенольным запахом; продукт коксования каменных углей (выход 3,5% от массы угольной шихты). Термодинамически неустойчивая дисперсная система олигомеров, индивидуальных в-в, их ассоциатов и мол. кристаллов. Плотн. 1,17-1,20 г/см3, низшая теплота сгорания 35,6-39,0 МДж/кг, т. самовоспл. 580-630 °С; ПДК в воздухе рабочей зоны 15-10-4 мг/м3. В состав каменноугольной смолы входит ок. 10 тыс. соединений, из к-рых выделено и идентифицировано более 480 (до 50% от общей массы). Одну треть массы каменноугольной смолы составляют след. соединения (содержание в % по массе):
Состав камнеугольной смолы
На долю др. группы компонентов приходится примерно 5% от массы каменноугольной смолы (в %):
Состав камнеугольной смолы
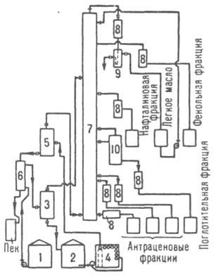
Выход и состав каменноугольной смолы зависят от состава угольной шихты и условий ее коксования. С углублением степени пиролиза первичных продуктов коксования возрастают плотность каменноугольной смолы, содержание в ней нафталина, нерастворимых в толуоле и хинолине в-в, увеличивается выход пека каменноугольного. Наряду с этим снижаются выходы фенолов, низкокипящих масел, метилнафталинов и др. углеводородов. Каменноугольная смола содержит эмульгированную воду, к-рая конденсируется вместе с ней из коксового газа. В воде растворены соли аммония [NH4Cl, NH4SCN, (NH4)2S, (NH4)2SO4], CO2, H2S и т.д. В каменноугольной смоле имеются также нерастворимые в ней углеродистые в-ва - фусы, представляющие собой осн. часть зольного остатка. Перед переработкой каменноугольной смолы из нее необходимо удалить воду и растворенные соли, вызывающие коррозию оборудования, а также фусы, повышающие зольность пека и загрязняющие аппаратуру. Это достигается отстаиванием каменноугольной смолы в спец. хранилищах или центрифугированием. Переработка каменноугольной смолы состоит в разделении ее на фракции ректификацией с послед. кристаллизацией, экстракцией и повторной ректификацией полученных фракций. Процесс осуществляют на установках непрерывного действия с подогревом каменноугольной смолы до 380-400 °С в трубчатых печах высокой производительности (100-200 тыс. т/год) и разделением на фракции в мощных ректификац. колоннах. В пром-сти применяют след. осн. системы переработки каменноугольной смолы: одноколонные (рис. 1) и двухколонные атмосферные с однократным испарением сырья; многоколонные атмосферно-вакуумные с многократным подводом теплоты в ниж. часть колонн от т. наз. донных продуктов, циркулирующих через трубчатые печи (рис. 2). В совр. отечеств. установках, снабженных одно- или двухколонными системами, достигается сосредоточение в нафталиновой фракции 80-82% нафталина от наличия его в каменноугольной смоле.
Атмосферная ректификация каменноугольной смолы
Рис. 1. Одноколонная атмосферная ректификация каменноугольной смолы: 1, 2 - сборники соотв. сырой и обезвоженной смол; 3, 5 -испарители соотв. первой и второй ступеней; 4 - трубчатая печь; 6 -теплообменник; 7, 10 - соотв. фракционная и отпарная колонны; 8 -холодильники; 9 - сепаратор.
Атмосферно-вакуумная ректификация каменноугольной смолы
Рис. 2. Многоколонная атмосферно-вакуумная ректификация каменноугольной смолы: 1 - трубчатые печи; 2, 5 - соотв. колонна для обезвоживания смол и ее хранилище; 3 - холодильник; 4 - сепаратор; 6, 8, 9, 11, 12 - колонны соотв. для фенольной, нафталиновой, метилнафталиновой, поглотительной и антраценовой фракций; 7 - конденсатор; 10 - конденсатор-парогенератор.

В коксохим. произ-вах часто используют также иные системы ректификации каменноугольной смолы, напр.: двухколонные с двукратным испарением сырья и разделением одной части отгона под атм. давлением и др. части под вакуумом; двухколонные с выносными отпарными, или стриппинговыми, колоннами для поглотительной фракции и с использованием теплоты отходящих фракций для нагрева сырья; двухколонные с двукратным испарением сырья путем ввода дополнит. кол-ва теплоты при рециркуляции донных продуктов. Перспективны одноколонные вакуумные системы с отпарными колоннами для отбора фракций, одноколонные системы с применением в качестве теплоносителя пека и системы с двустадийной обработкой при высоких т-ре и давлении (выход пека до 75%). Из всех содержащихся в каменноугольной смоле индивидуальных в-в наиб. интерес представляет нафталин. Поэтому при ректификации каменноугольной смолы необходимо обеспечить возможно более полное его выделение при одновременном получении остальных продуктов высокого качества, особенно электродного пека и поглотительного масла (см. ниже). Примерный выход и состав фракций, полученных при ректификации каменноугольной смолы на двухколонном атм. агрегате одного из коксохим. заводов СССР, приведены в таблице.
281_301-20.jpg
Фракции, выделенные при ректификации каменноугольной смолы, за исключением пека, являющегося товарным продуктом, подвергают дальнейшей переработке. Легкая фракция (легкое масло) по составу подобна сырому бензолу, поэтому их перерабатывают совместно. Фенольная фракция содержит гл. обр. фенолы, нафталин, гомологи бензола, а также пиридиновые и хинолиновые основания и др. После экстракции фенолов и оснований нейтральную часть фенольной фракции ректифицируют, выделяя фенольное масло, или тяжелый сольвент (см. Каменноугольные масла), и нек-рую часть нафталиновой фракции. Последнюю объединяют с осн. нафталиновой фракцией (кроме нафталина содержит метилнафталины, тионафтен, индол, крезолы, ксиленолы, основания), промывают р-рами к-т и щелочей для удаления фенолов и оснований и направляют на произ-во нафталина. Для его выделения очищенную фракцию подвергают кристаллизации при охлаждении с послед. горячим прессованием, очисткой и повторной ректификацией. Выход кристаллич. прессованного нафталина 5-8% от массы каменноугольной смолы Поглотительная фракция содержит преим. нафталин и его гомологи, аценафтен, флуорен, дибензофуран, индол, дифенил, хинолин и его производные, фенолы, сернистые и непредельные соед., а также до 20% неидентифицированных углеводородов. Для извлечения фенолов и хинолиновых оснований эту фракцию обрабатывают р-рами щелочей и к-т и применяют затем в виде поглотительного масла с целью улавливания бензола из коксового газа. Антраценовые фракции, состоящие в основном из фенантрена, антрацена, карбазола, пирена и др. многоядерных углеводородов, кристаллизуют с выделением смеси антраценового масла и сырого антрацена, к-рый используют для получения антрацена, фенантрена и карбазола, а также техн. углерода (сажи), дубителей и красителей. Антраценовое масло применяют для приготовления др. кам.-уг. масел и выделения из него индивидуальных в-в. Примерный ассортимент осн. продуктов переработки каменноугольной смолы на атм. трубчатых установках непрерывного действия (в % по массе): Каменноугольная смола - важный источник сырья для хим. пром-сти и др. отраслей народного хозяйства (цветной металлургии, с. х-ва, железнодорожного транспорта, дорожного стр-ва). На базе использования продуктов переработки каменноугольной смолы и сырого бензола в конце прошлого века возникла одна из ведущих отраслей пром-сти - основной органический синтез. Каменноугольная смола и сейчас сохраняет свое значение как сырье для произ-ва нафталина, крезолов и антрацена, пека и пекового кокса, масел для пропитки древесины, получения техн. углерода, пестицидов и т. п. Более 50 индивидуальных в-в каменноугольой смолы (аро-матич. углеводороды, гетероциклич. соединения и др.) используют для тонкого органического синтеза. Мировое произ-во каменноугольной смолы более 17 млн. т/год (1986); по ее выработке СССР занимает первое место в мире. Для совр. условий переработки каменноугольной смолы характерны централизация произ-ва, расширение ассортимента продуктов и увеличение единичной мощности технол. установок. См. также Коксохимия.

Литература
Справочник коксохимика, т. 3, М., 1966; Литвиненко М. С., Химические продукты коксования. К., 1974; Привалов В. Е., Степаненко М. А., "Кокс и химия", 1976, № 2, с. 51-55. М. С. Литвиненко.

Синонимы/примеры:* Дёготь каменноугольный; Пек каменноугольный
*подобраны ИИ, возможны неточности