Газов осушка

ГАЗОВ ОСУШКА, удаление влаги из газов и газовых смесей. Предшествует транспорту прир. газа по трубопроводам, низкотемпературному разделению газовых смесей на компоненты и др. Обеспечивает непрерывную эксплуатацию оборудования и газопроводов, предотвращая образование ледяных и гидратных пробок и т.п. Глубина Т.о., определяемая условиями проведения технол. процесса, транспортировки газа и т.д., характеризуется росы точкой. Наиб. важные методы газов осушки основаны на абсорбции или адсорбции влаги, а также на ее конденсации при охлаждении газа.

При абсорбционном методе осушаемый газ направляется в ниж. часть абсорбера, а навстречу ему с верха колонны стекает р-р поглотителя (осушителя) - ди- или триэтиленгликоля. Массообмен между газом и поглотителем осуществляется на контактных устройствах - тарелках, где газ барботирует через поглотитель. Движущая сила процесса - разность парциальных давлений водяного пара в газовой и жидкой фазах. Насыщ. влагой осушитель подается в сепаратор, в к-ром из него выделяется газ, поглощенный

в абсорбере; затем осушитель подогревается благодаря теплоте встречного потока горячего (160°С) регенерированного гликоля и подается в десорбер на регенерацию, в результате к-рой из осушителя выделяется поглощенная в абсорбере влага. Последняя может выделяться из поглотителя под давлением, близким к атмосферному, под вакуумом (неконденсирующиеся газы откачивают из системы вакуум-насосом при остаточном давл. 25-30 кПа), путем отдувки частью осушенного подогретого газа, а также с помощью т. наз. азеотропной ректификации с применением в кач-ве третьего (разделительного) компонента изооктана и (или) бензина-галоши. В зависимости от способа регенерации концентрация гликоля может составлять 97,50-99,95%, т-ра газа, поступающего на осушку,-от 10 до 50°С. Кроме барботажных аппаратов, используют и такие, в к-рых гликоль распыливается форсунками, что обеспечивает большую пов-сть контакта фаз. Абсорбц. метод позволяет удалять влагу из газов, содержащих в-ва (напр., H2S), отравляющие твердые поглотители, проводить осушку до точки росы — 70 °С; легко поддается автоматизации.

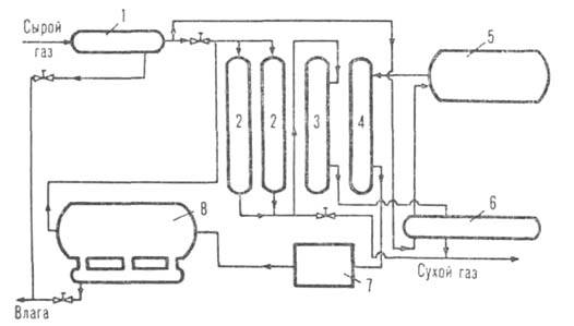
Адсорбционный метод основан на поглощении влаги твердыми гранулиров. адсорбентами (силикагель, активиров. А12О3, цеолиты). Схема установки представлена на рис. 1.
1090-9.jpg

Рис. 1. Схема адсорбц. установки для осушки газов: 1 и 8-сепараторы; 2-адсорберы на стадии осушки; 3 и 4-адсорберы соотв. на стадиях охлаждения и подогрева; 5-подогреватель газа; 6-охладитель газа; 7-холодильник.

Влажный газ поступает в сепаратор 1 для удаления капель влаги, а затем на осушку в адсорберы 2, откуда сухой газ направляют в газопровод. Насыщ. влагой адсорбент регенерируют в адсорбере 4 отдувкой газом, нагретым в аппарате 5. Горячий газ (с т-рой до 350 °С) после регенерации поглотителя охлаждается в аппарате 7, сепарируется в аппарате 8 от влаги и смешивается с осн. потоком газа. В адсорбере 3 поглотитель охлаждается сухим газом до 30-40 °С, после чего аппарат переключают на стадию осушки. Нагреваемый при этом газ перед поступлением в газопровод охлаждается в аппарате 6. Метод может обеспечить глубокую осушку (до точки росы — 80 °С и ниже), отличается простотой и надежностью аппаратуры. Недостатки: чувствительность адсорбентов к загрязнениям, сложность систем автоматизации, большие по сравнению с абсорбц. методом капитальные и эксплуатационные затраты.

Методы осушки, при к-рых происходит конденсация влаги, основаны на уменьшении равновесной влажности газа при снижении его т-ры. Одна из возможных схем установки приведена на рис. 2. Прир. газ из скважины поступает в сепаратор 1, где происходит выделение конденсата (углеводородов) и влаги, увлеченной из пласта. Затем газ подается в теплообменник, в к-ром охлаждается обратным потоком холодного осушенного газа. В целях предотвращения отложений на стенках аппаратов и трубопроводов твердых газовых гидратов в теплообменнике газ смешивается с ингибитором гидратообразования - 80%-ным водным р-ром этиленгликоля или конц. метанола. На выходе из теплообменника газ дросселируется, охлаждаясь при этом, и поступает в сепаратор 3, где отделяются влага, до-

полнительно выделившийся углеводородный конденсат и ингибитор гидратообразования, к-рый направляется на регенерацию.
1090-10.jpg

Рис. 2. Схема осушки прир. газа: 1 и 3 -сепараторы; 2-теплообменник; 4 -разделитель гликоля и конденсата; 5-установка регенерации гликоля; 6-фильтр.

В лаб. практике и в пром-сти, помимо поглотителей, применяемых в описанных выше методах, используют также твердые в-ва - СаС12, CaBr2, CaO, NaOH, КОН, Mg(ClO4)2, Р2О5 и др.; из жидких поглотителей обычно применяют H2SO4.

Литература

Жданова Н. В., Халиф А. Л., Осушка углеводородных газов, М., 1984; Кельцев Н. В., Основы адсорбционной техники, 2 изд., М., 1984. А. Л. Халиф.

Синонимы/примеры:* Адсорбционная осушка; Холодильная осушка; Адсорбционная сушка газа; Осушка природного газа
*подобраны ИИ, возможны неточности